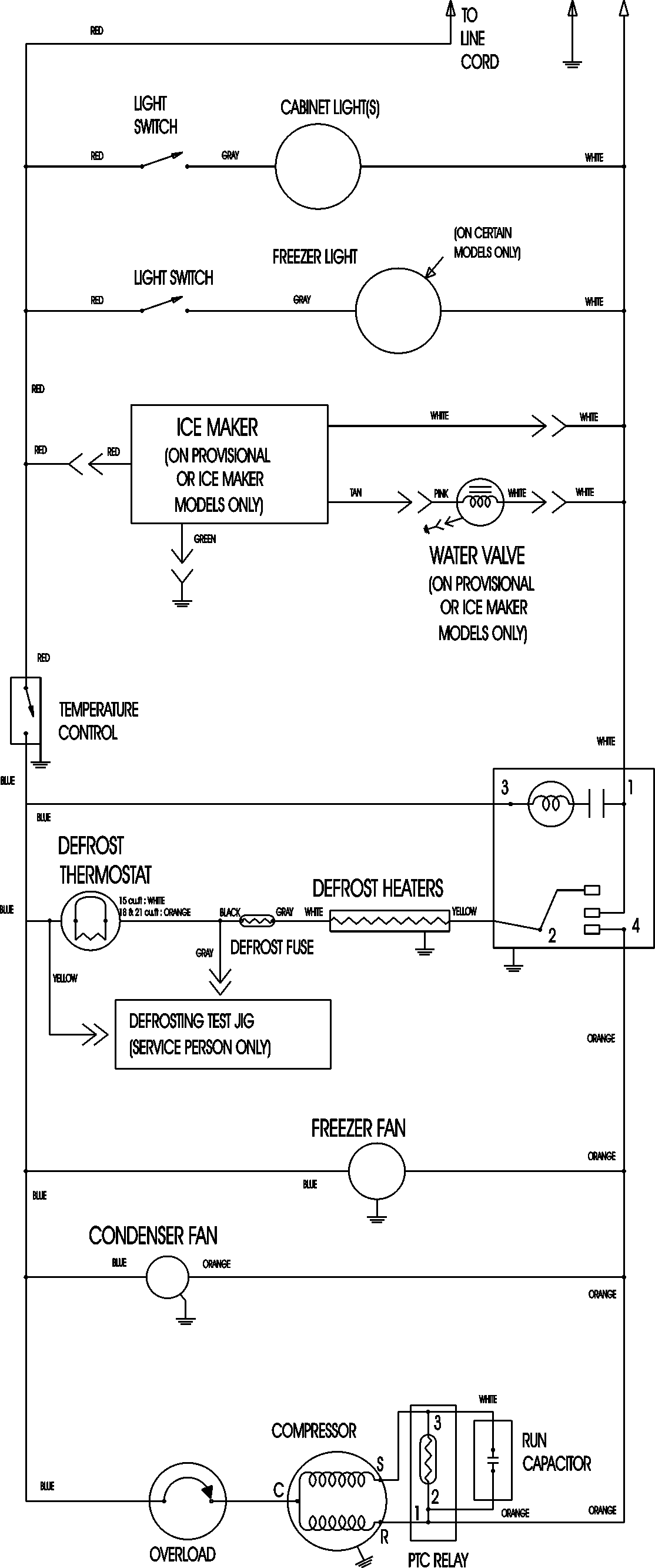
ATB1830ARW 09 – WIRING INFORMATIONadmin2025-04-26T08:56:37+00:00ATB1830ARW 09 – WIRING INFORMATION ProductsPositionProductNIMAY 15003630