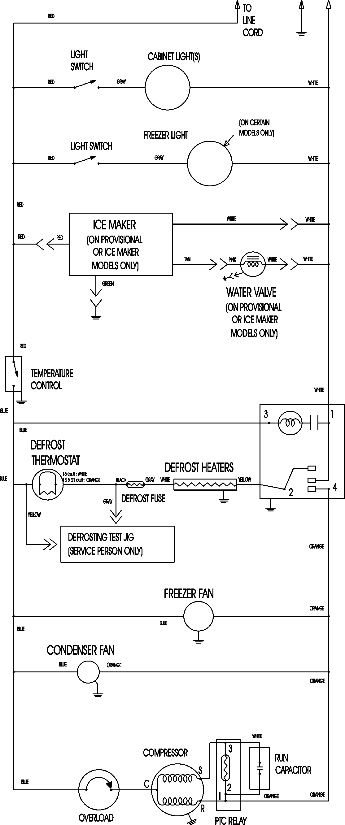
ATB1832ARU 09 – WIRING INFORMATION

ATB1832ARU 09 – WIRING INFORMATION

Products

PositionProduct
NIMAY 15003630