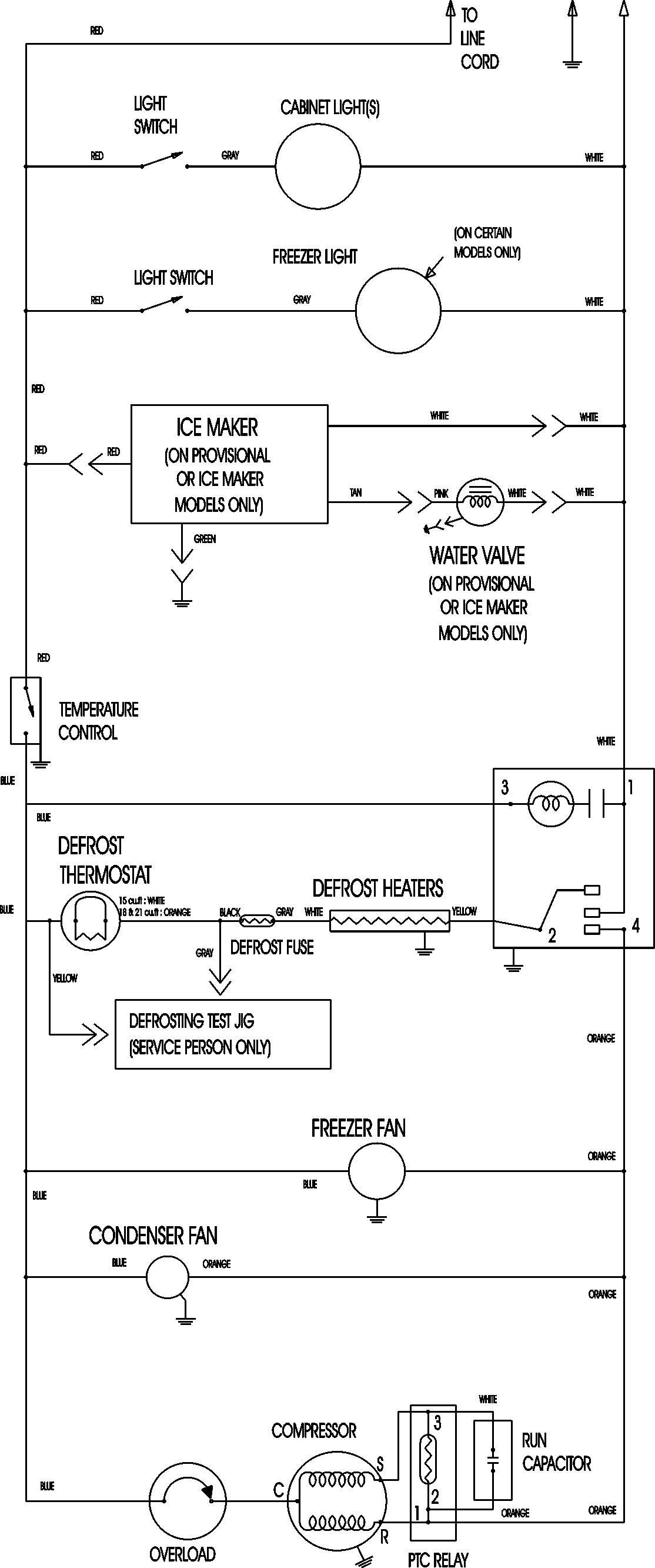
ATB1832ARW 09 – WIRING INFORMATIONadmin2025-04-26T08:56:28+00:00ATB1832ARW 09 – WIRING INFORMATION ProductsPositionProductNIMAY 15003630