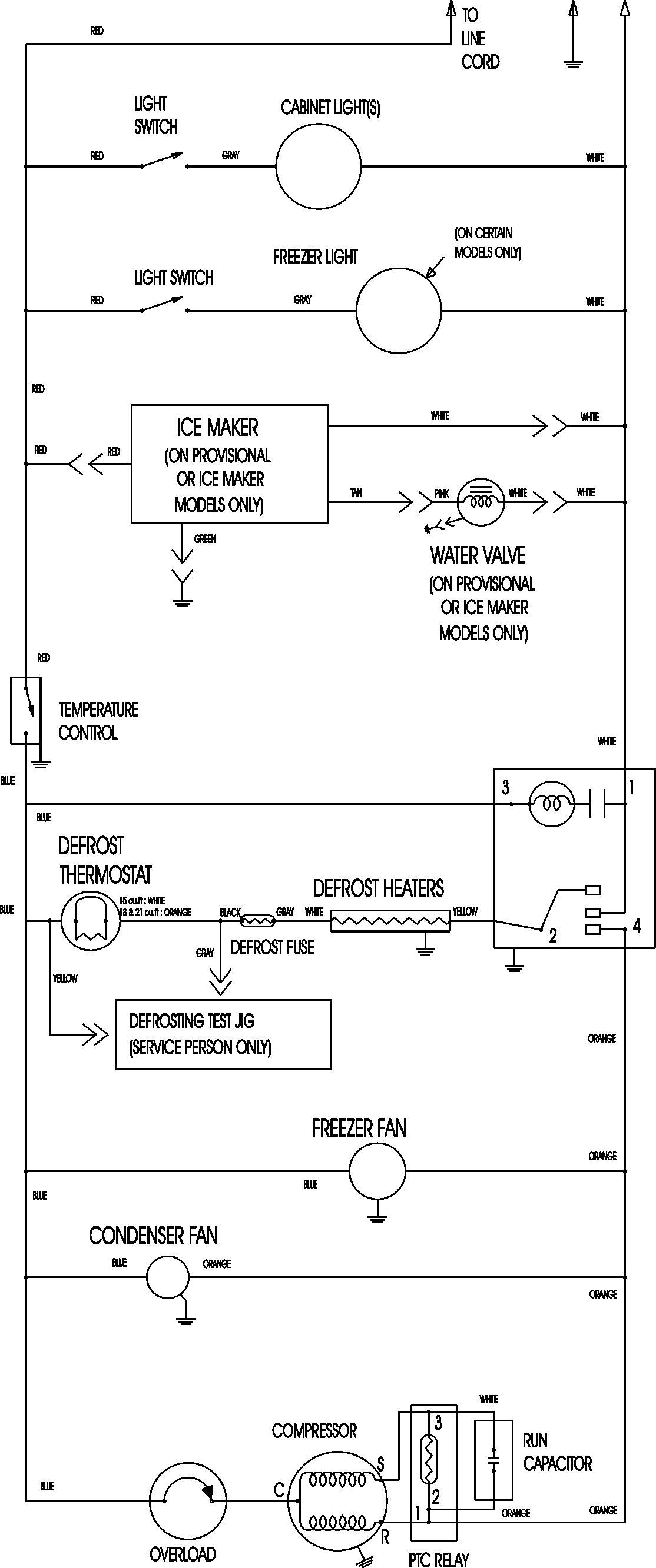
ATB1832ARZ 09 – WIRING INFORMATIONadmin2025-04-26T08:56:24+00:00ATB1832ARZ 09 – WIRING INFORMATION ProductsPositionProductNIMAY 15003630