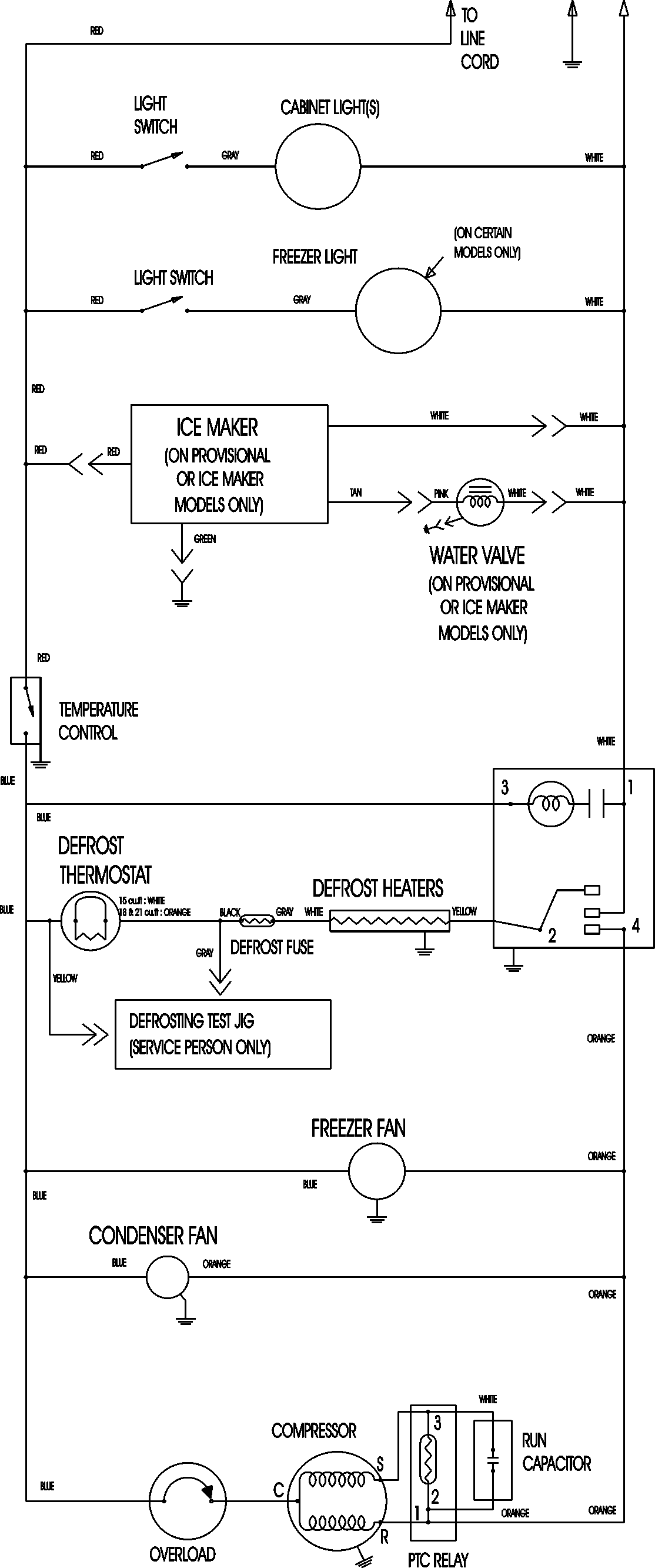
ATB1836ARB 09 – WIRING INFORMATIONadmin2025-04-26T08:56:11+00:00ATB1836ARB 09 – WIRING INFORMATION ProductsPositionProductNIMAY 15003630