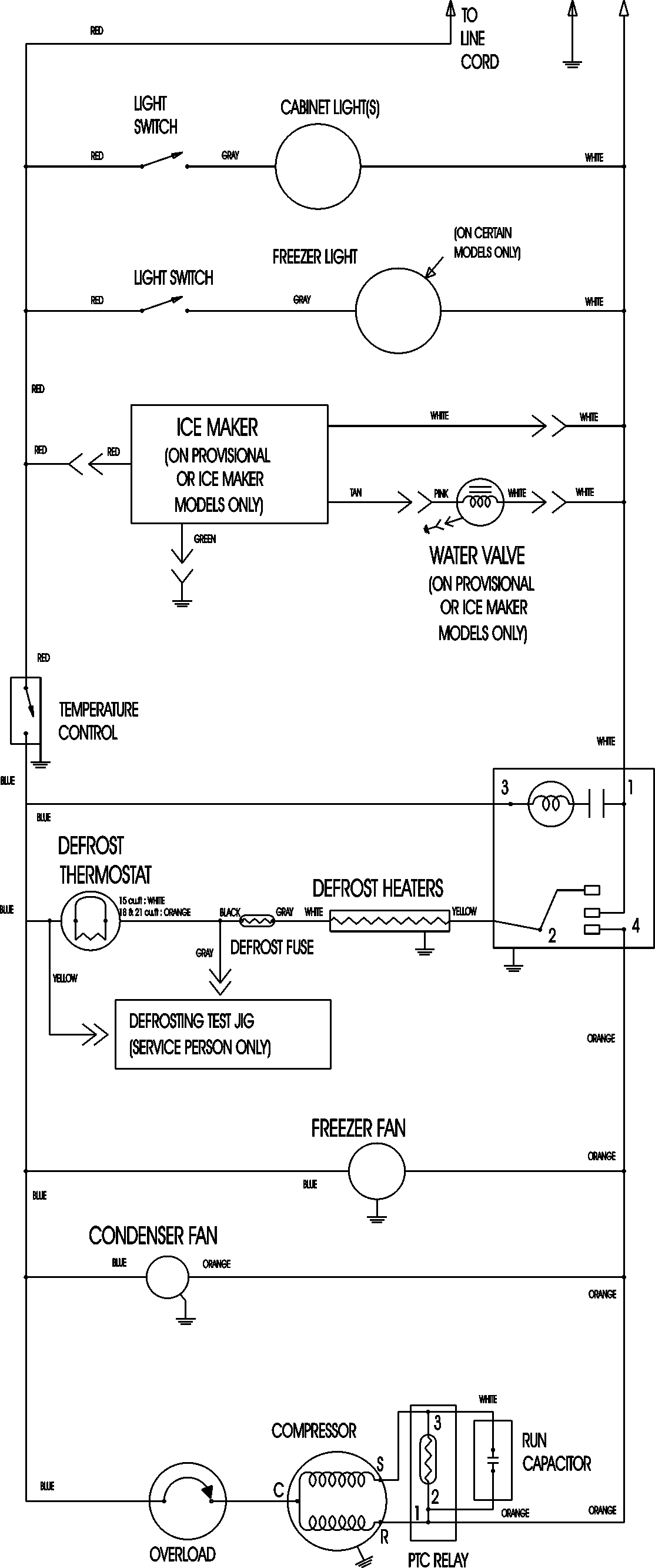
ATB1836ARW 09 – WIRING INFORMATIONadmin2025-04-26T08:56:29+00:00ATB1836ARW 09 – WIRING INFORMATION ProductsPositionProductNIMAY 15003630