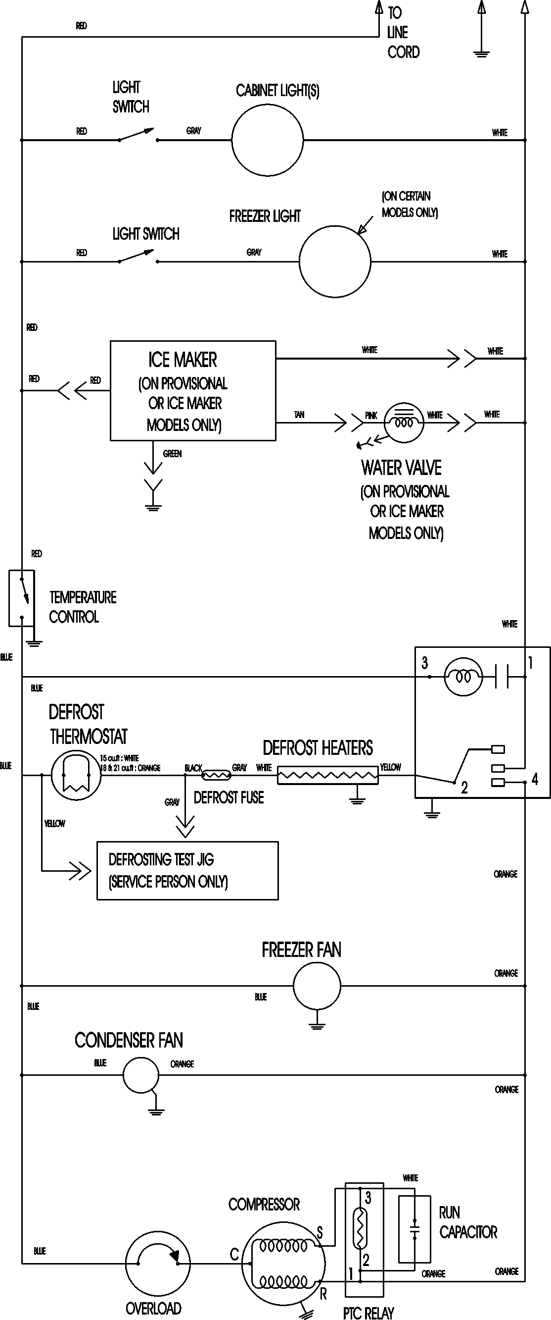
ATB1838AEB 09 – WIRING INFORMATIONadmin2025-04-26T08:56:26+00:00ATB1838AEB 09 – WIRING INFORMATION ProductsPositionProductNIMAY 15003630