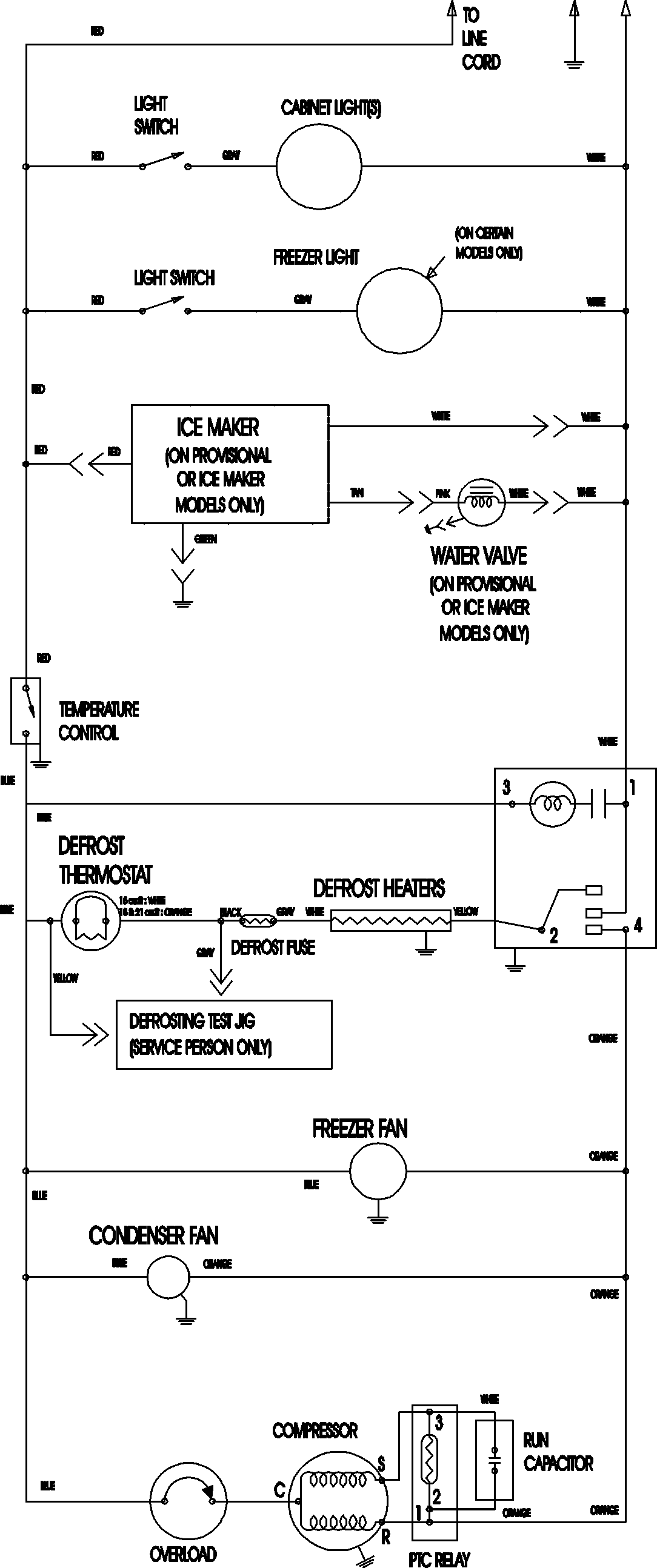
ATB2130ARW 09 – WIRING INFORMATIONadmin2025-04-26T09:11:13+00:00ATB2130ARW 09 – WIRING INFORMATION ProductsPositionProductNIMAY 15003702