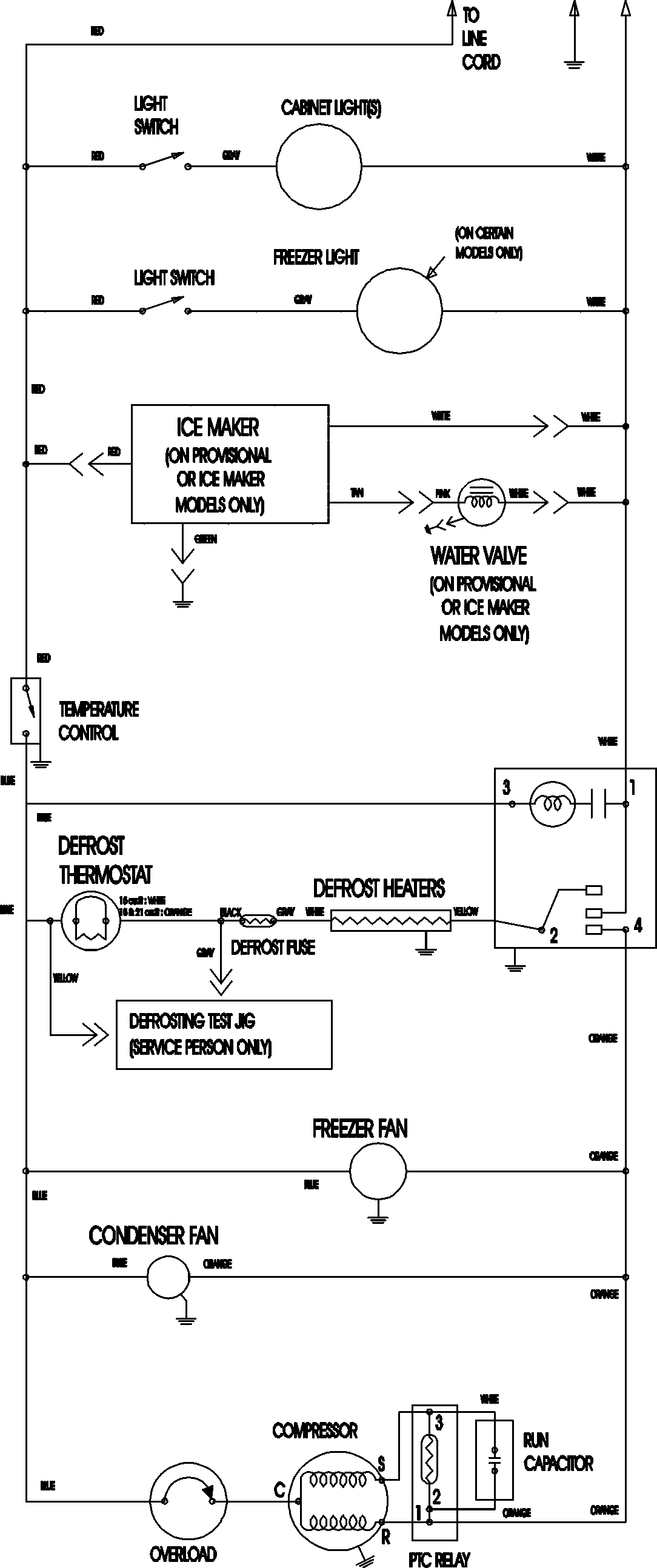
ATB2132ARQ 09 – WIRING INFORMATIONadmin2025-04-26T09:10:51+00:00ATB2132ARQ 09 – WIRING INFORMATION ProductsPositionProductNIMAY 15003702