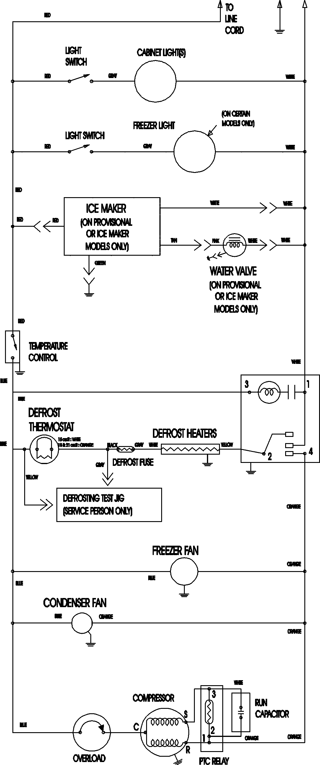
ATB2132ARU 09 – WIRING INFORMATIONadmin2025-04-26T09:11:36+00:00ATB2132ARU 09 – WIRING INFORMATION ProductsPositionProductNIMAY 15003702