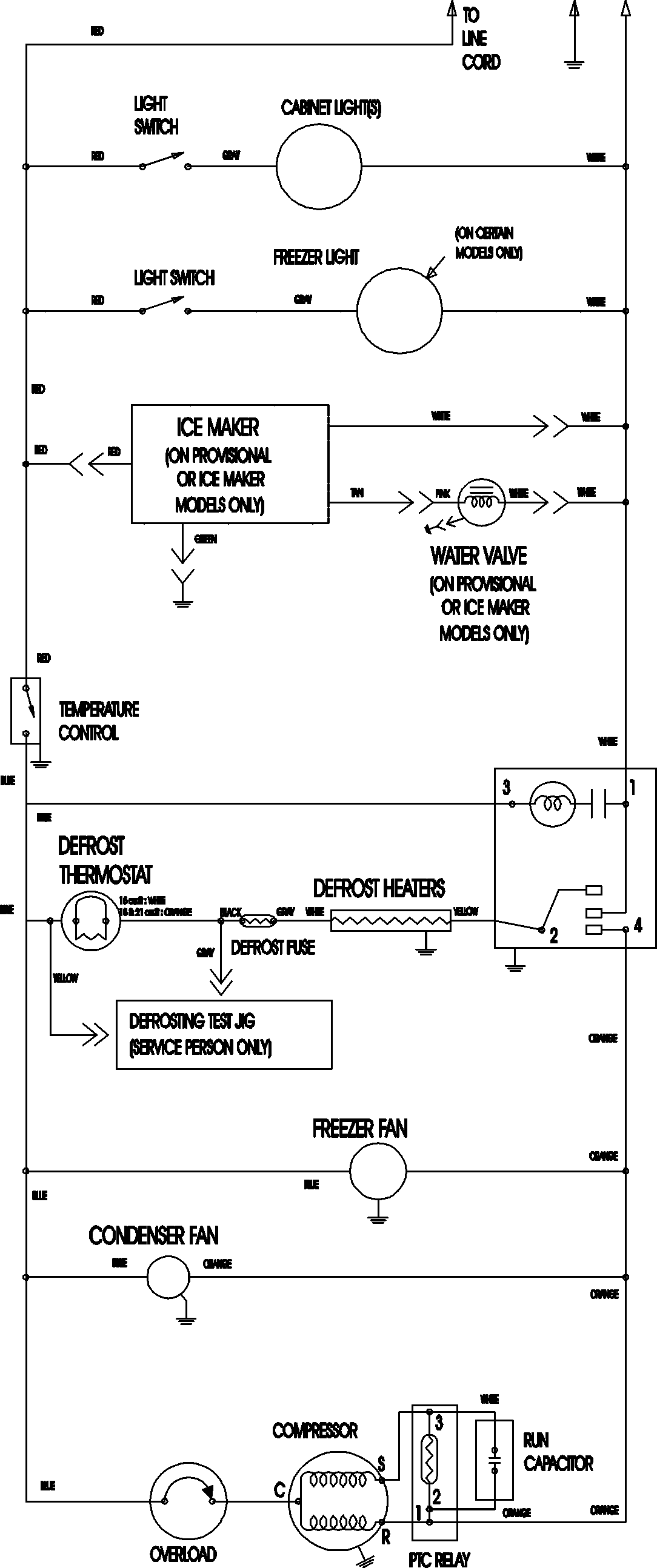
ATB2132ARW 09 – WIRING INFORMATIONadmin2025-04-26T09:09:09+00:00ATB2132ARW 09 – WIRING INFORMATION ProductsPositionProductNIMAY 15003702