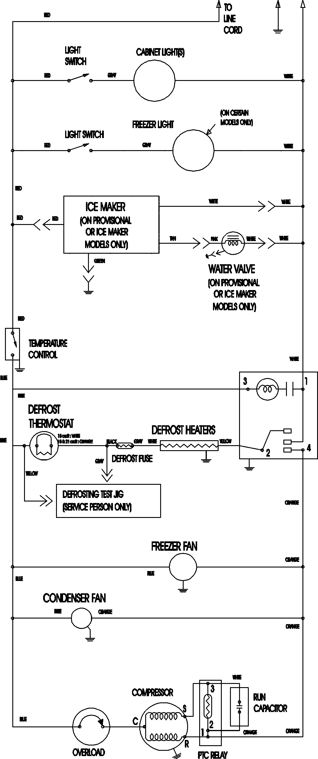
ATB2136ARS 09 – WIRING INFORMATIONadmin2025-04-26T09:11:19+00:00ATB2136ARS 09 – WIRING INFORMATION ProductsPositionProductNIMAY 15003702