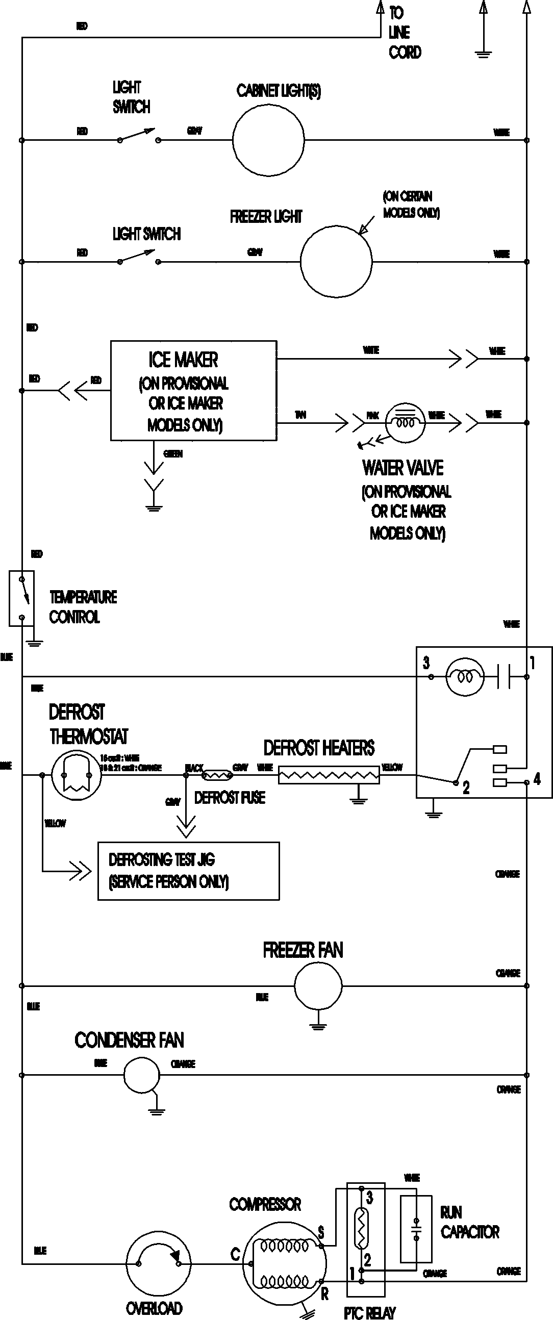
ATB2136ARW 09 – WIRING INFORMATIONadmin2025-04-26T09:11:46+00:00ATB2136ARW 09 – WIRING INFORMATION ProductsPositionProductNIMAY 15003702