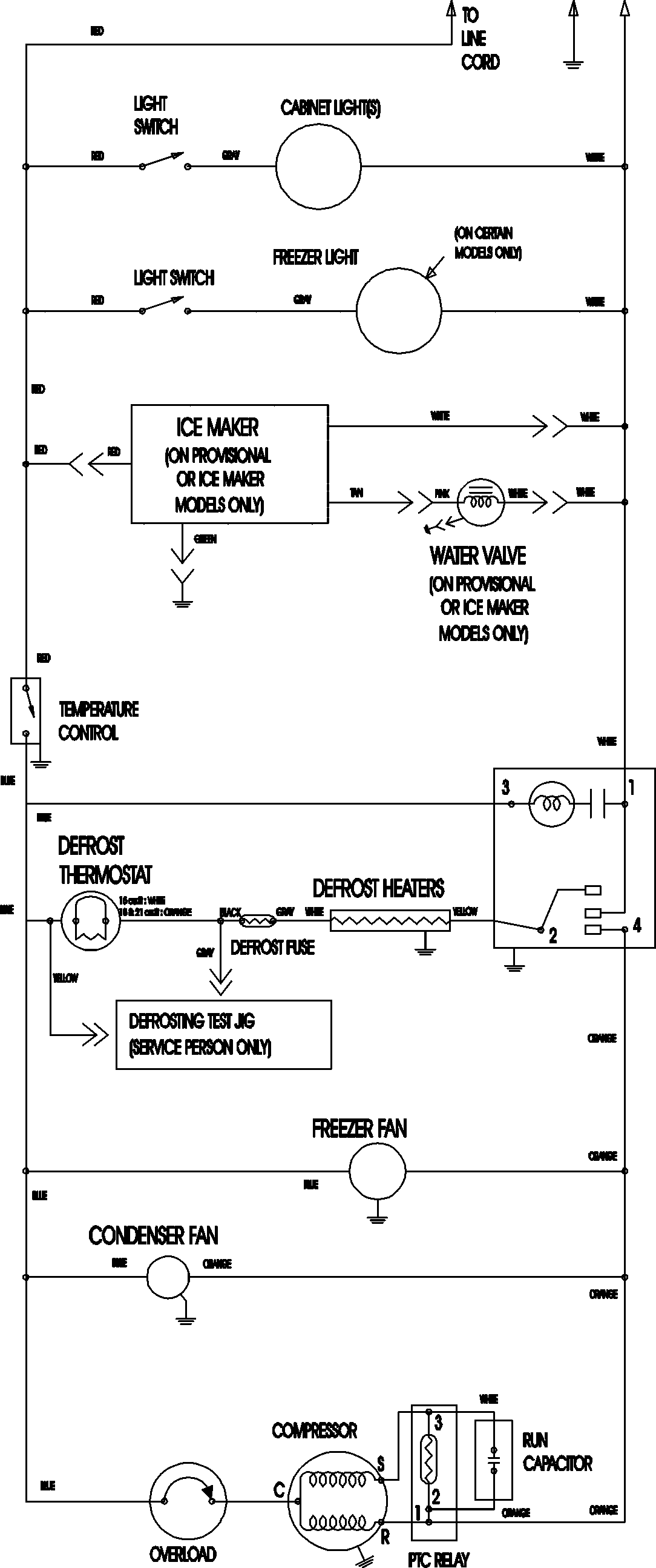
ATB2138AES 09 – WIRING INFORMATIONadmin2025-04-26T09:08:53+00:00ATB2138AES 09 – WIRING INFORMATION ProductsPositionProductNIMAY 15003702