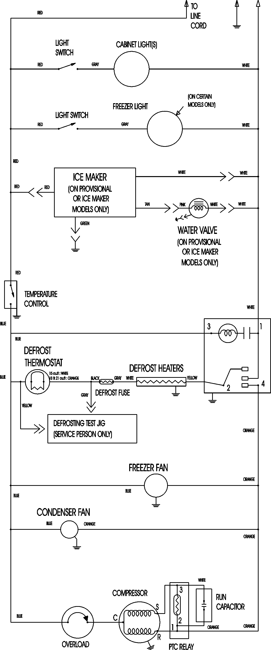
ATF1836ARQ 09 – WIRING INFORMATIONadmin2025-04-26T09:10:33+00:00ATF1836ARQ 09 – WIRING INFORMATION ProductsPositionProductNIMAY 15003630