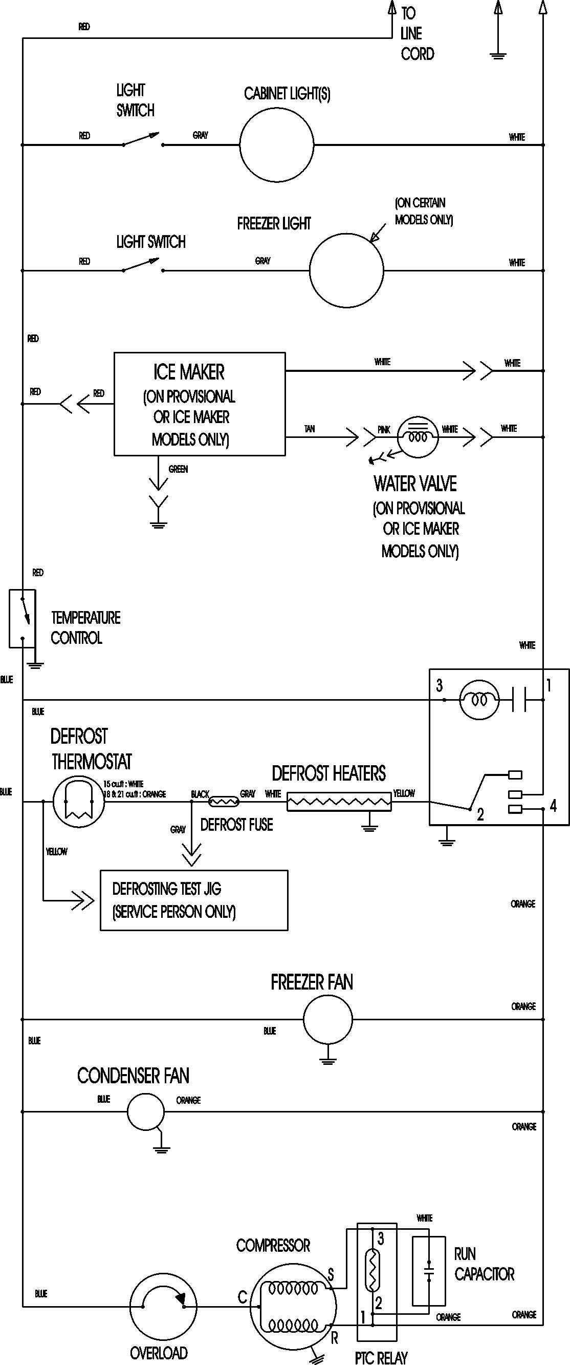
ATF1836ARS 09 – WIRING INFORMATIONadmin2025-04-26T09:11:04+00:00ATF1836ARS 09 – WIRING INFORMATION ProductsPositionProductNIMAY 15003630