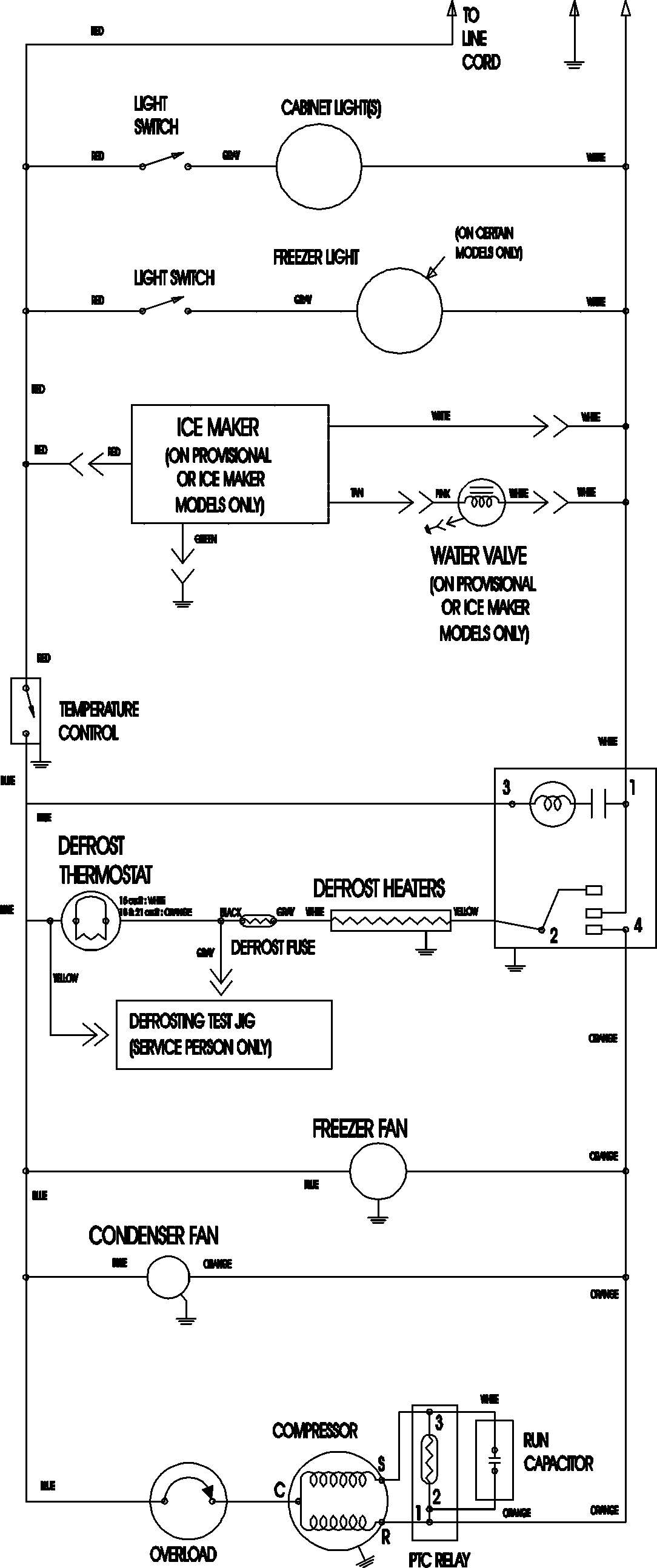
ATF2136ARW 09 – WIRING INFORMATION

ATF2136ARW 09 – WIRING INFORMATION

Products

PositionProduct
NIMAY 15003702