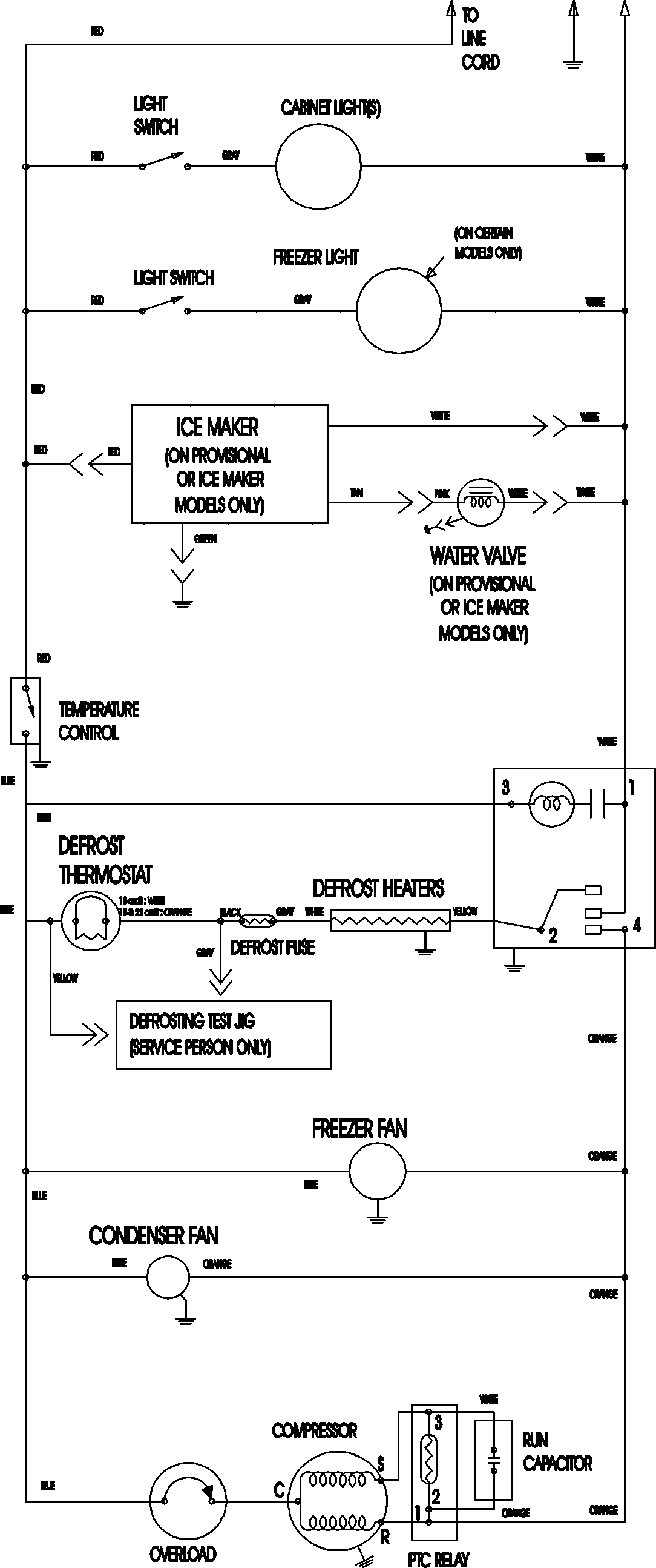
ATF2138AEB 09 – WIRING INFORMATIONadmin2025-04-26T09:11:27+00:00ATF2138AEB 09 – WIRING INFORMATION ProductsPositionProductNIMAY 15003702