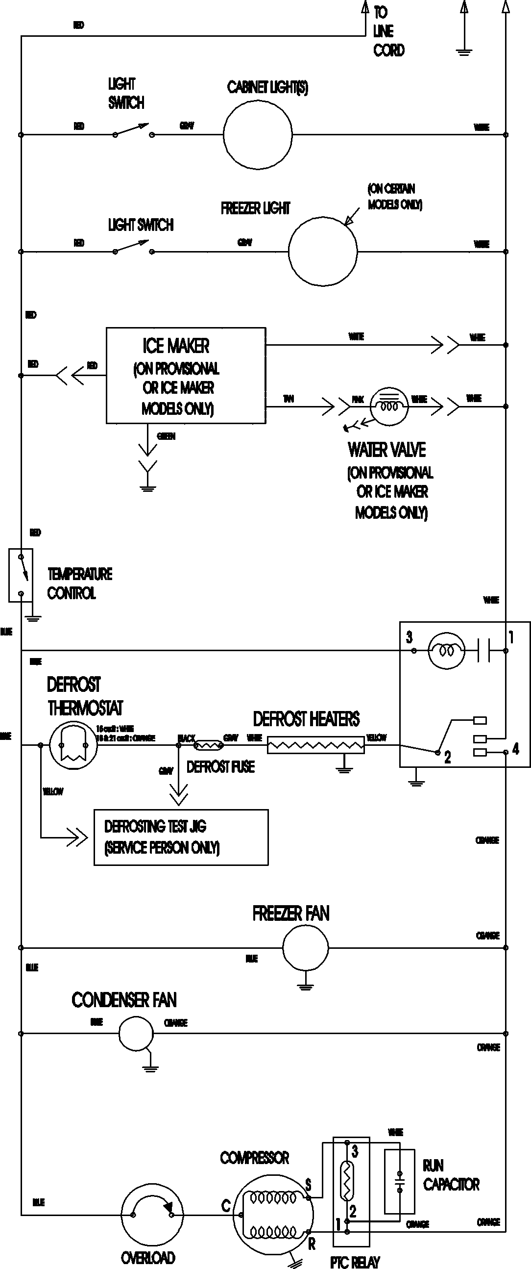
ATF2138AEQ 09 – WIRING INFORMATIONadmin2025-04-26T09:10:15+00:00ATF2138AEQ 09 – WIRING INFORMATION ProductsPositionProductNIMAY 15003702