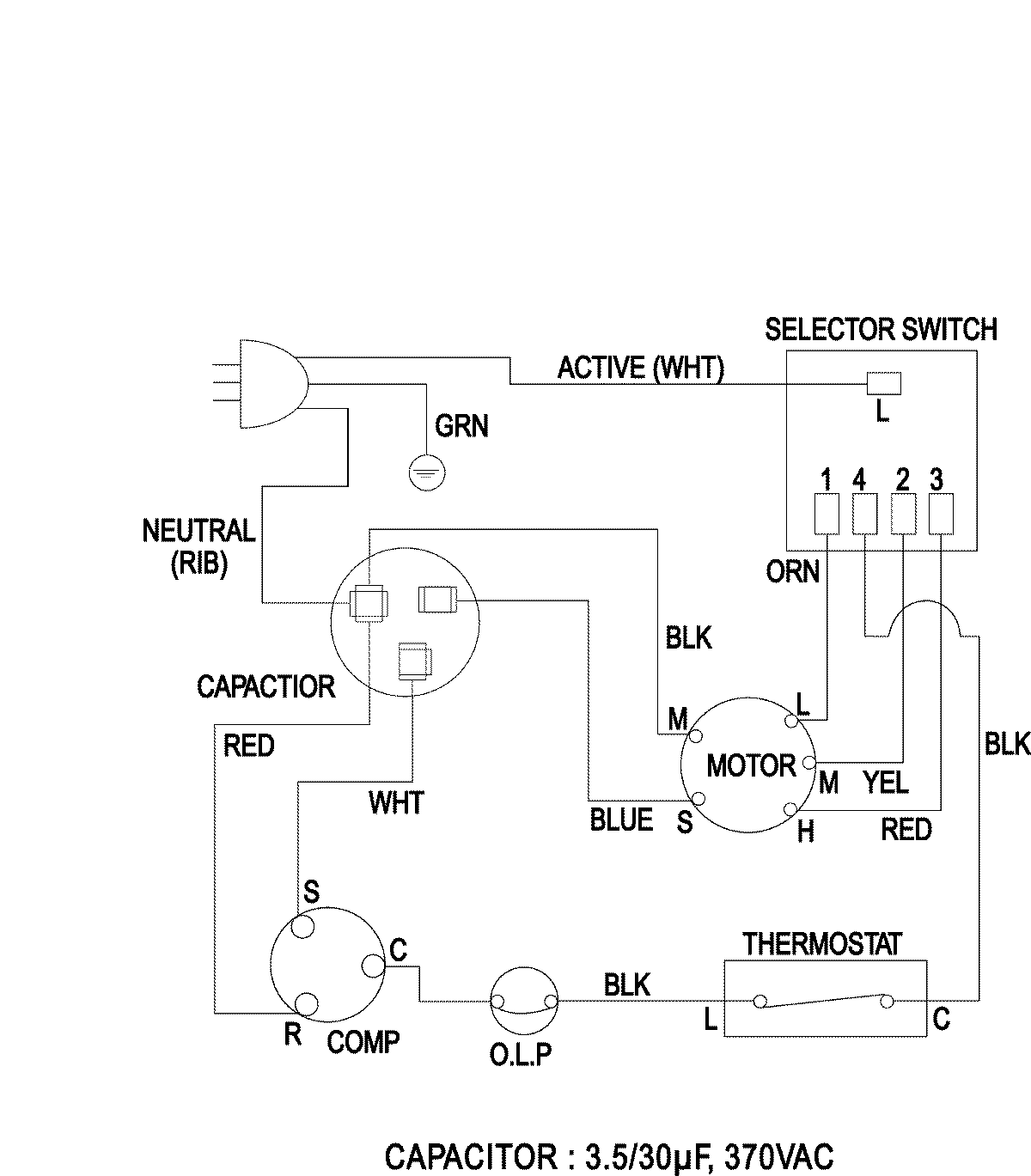
AW0510 05 – WIRING INFORMATIONadmin2025-04-26T09:10:58+00:00AW0510 05 – WIRING INFORMATION ProductsPositionProductNIMAY 15003938