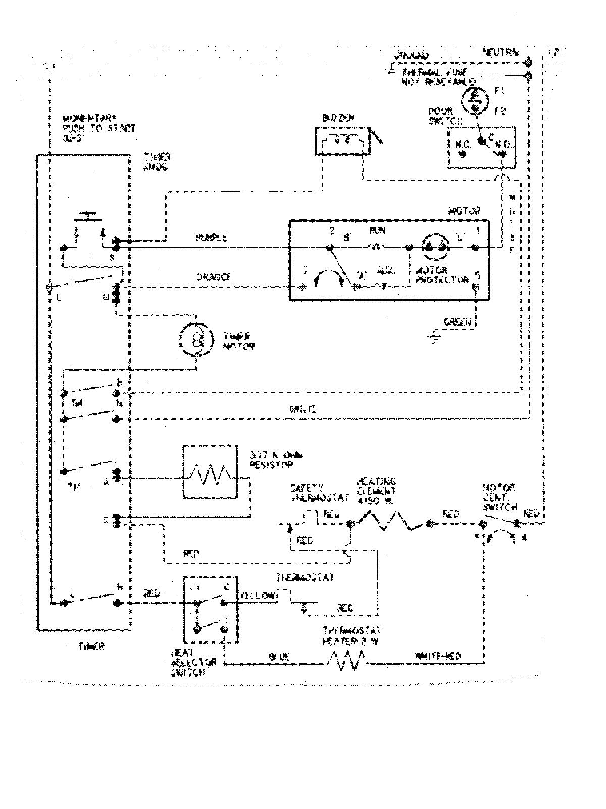
AYE1000AYW 07 – WIRING INFORMATIONadmin2025-04-26T09:10:44+00:00AYE1000AYW 07 – WIRING INFORMATION ProductsPositionProductNIMAY 15002633