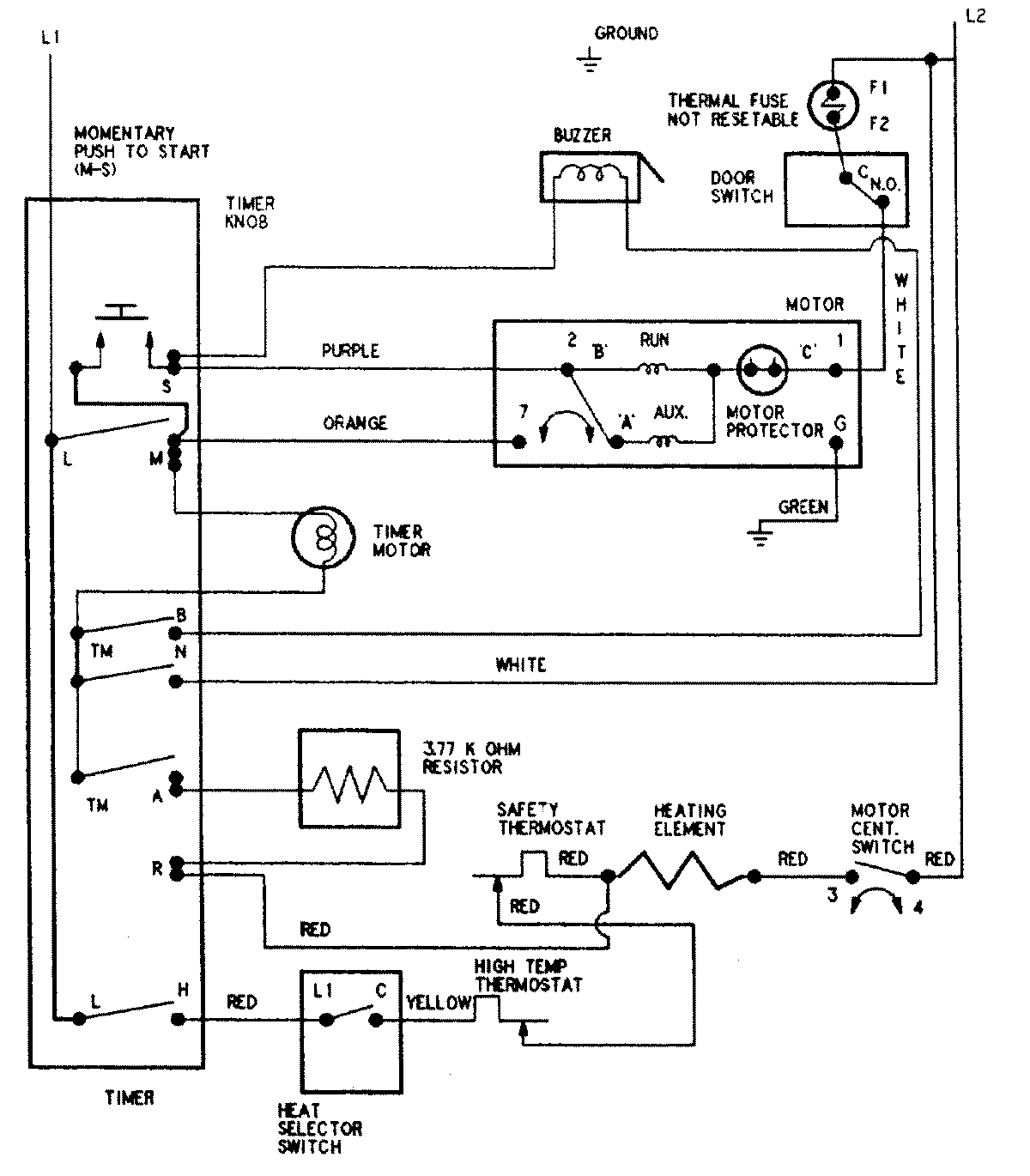
AYE1200AKW 08 – WIRING INFORMATIONadmin2025-04-26T09:09:39+00:00AYE1200AKW 08 – WIRING INFORMATION ProductsPositionProductNIMAY 15002599