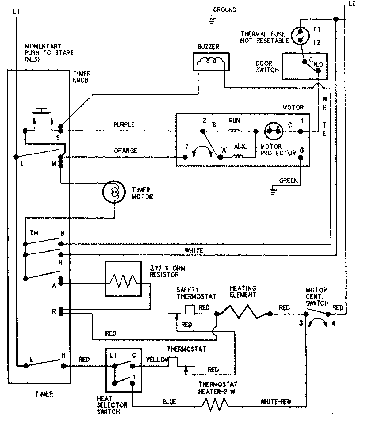
AYE2200AGW 08 – WIRING INFORMATIONadmin2025-04-26T09:09:35+00:00AYE2200AGW 08 – WIRING INFORMATION ProductsPositionProductNIMAY 15002598