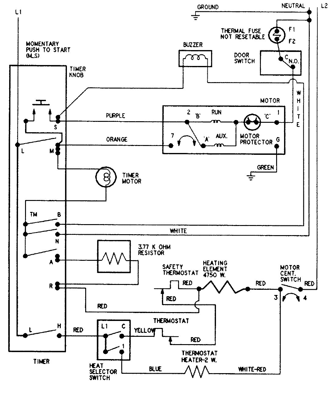
AYE2250AYA 05 – WIRING INFORMATIONadmin2025-04-26T09:10:21+00:00AYE2250AYA 05 – WIRING INFORMATION ProductsPositionProductNIMAY 15002594