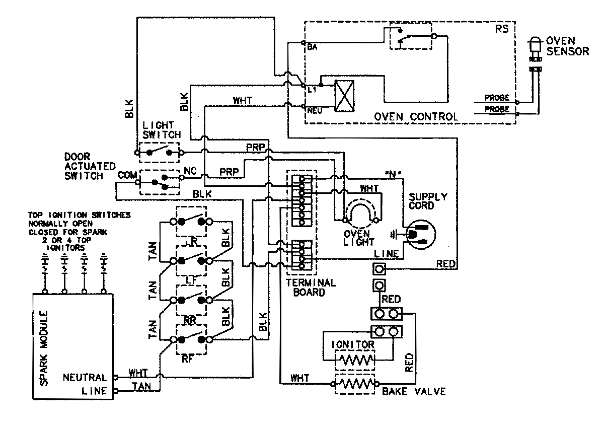
C31315XBT 07 – WIRING INFORMATIONadmin2025-04-26T09:04:17+00:00C31315XBT 07 – WIRING INFORMATION ProductsPositionProductNIMAY 15002639