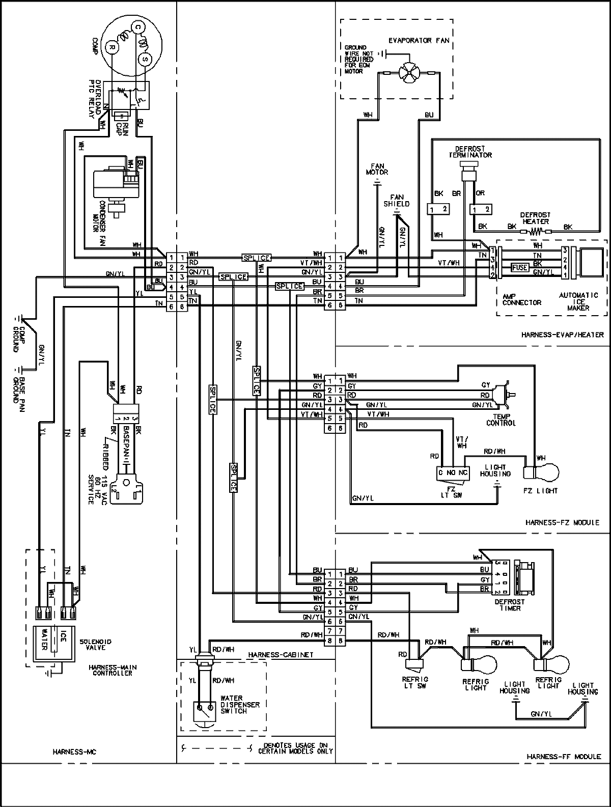
CB19G7B 11 – WIRING INFORMATIONadmin2025-04-26T11:14:40+00:00CB19G7B 11 – WIRING INFORMATION ProductsPositionProductNIMAY 15003953NIMAY 15003701