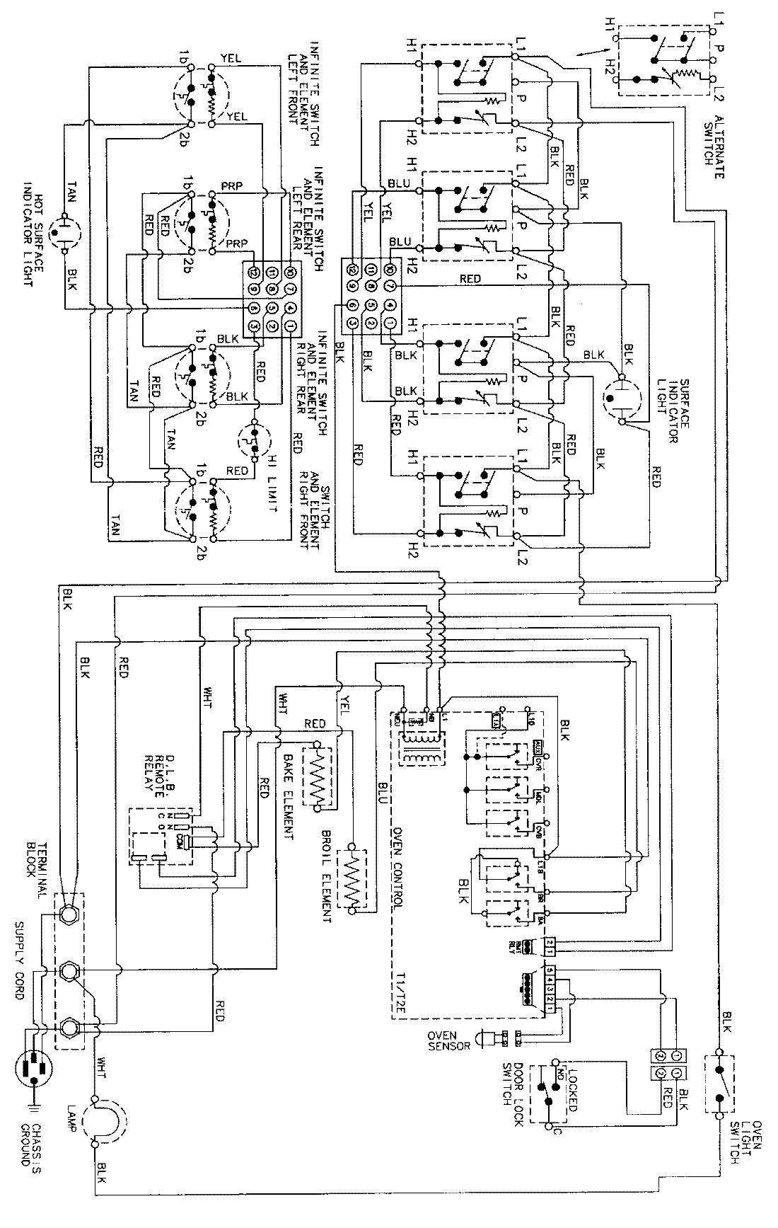
CC38700ACV 06 – WIRING INFORMAITONadmin2025-04-26T11:13:47+00:00CC38700ACV 06 – WIRING INFORMAITON ProductsPositionProductNIMAY 15002345NIMAY 15002857NIMAY 15002856