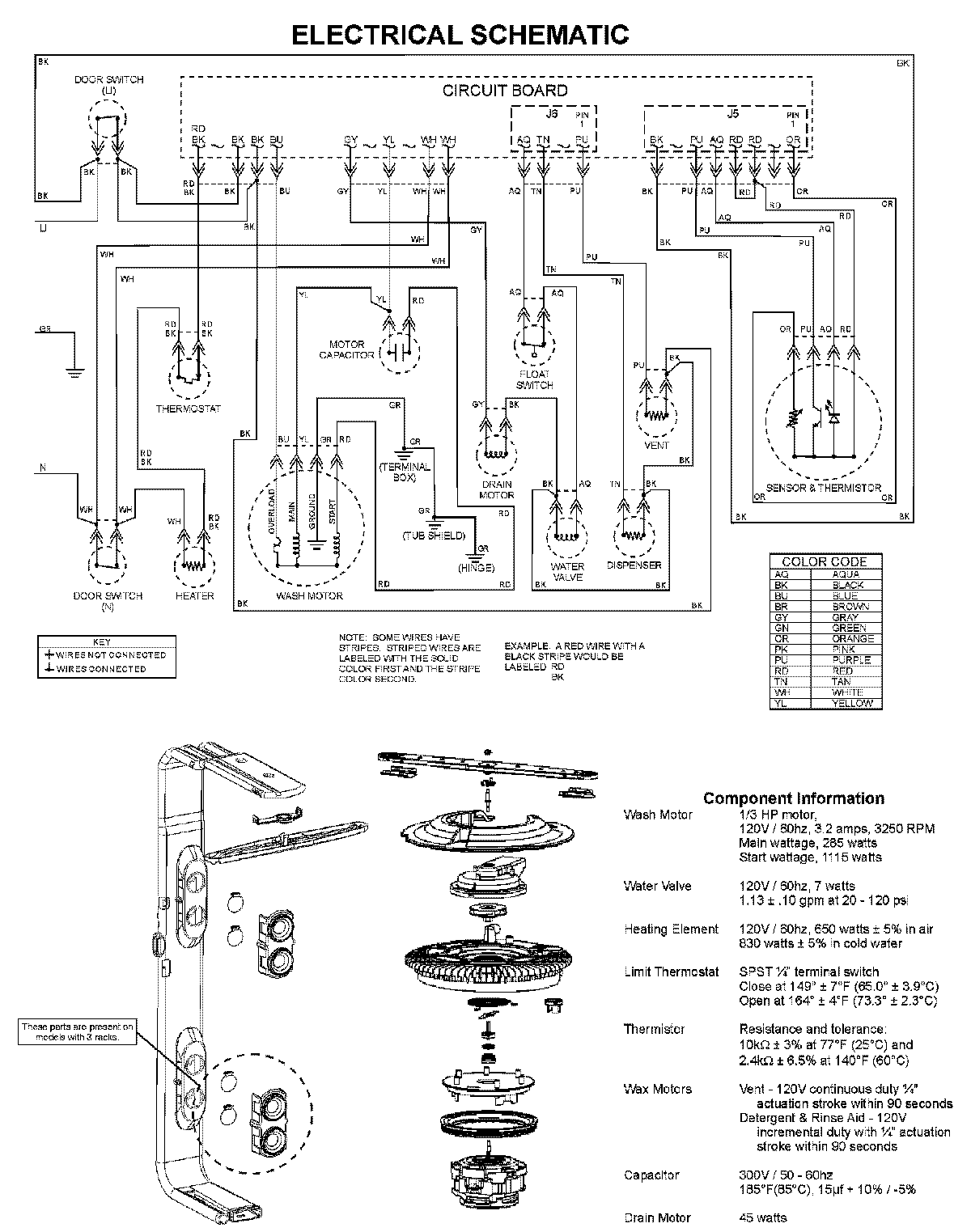
CDB1500AWW 08 – WIRING INFORMATIONadmin2025-04-26T11:13:31+00:00CDB1500AWW 08 – WIRING INFORMATION ProductsPositionProductNIMAY 15003703