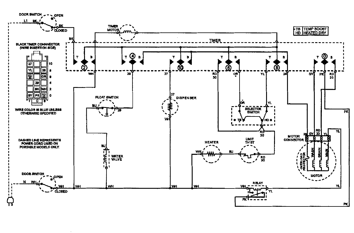
CDB3100AWT 07 – WIRING INFORMATIONadmin2025-04-26T11:12:51+00:00CDB3100AWT 07 – WIRING INFORMATION ProductsPositionProductNIMAY 15002862NIMAY 15002824