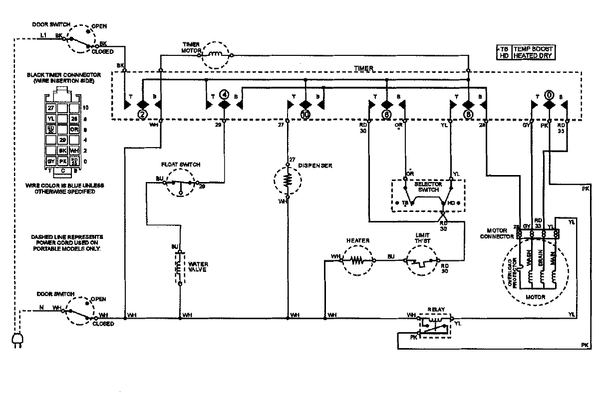
CDB3100AWX 07 – WIRING INFORMATIONadmin2025-04-26T11:12:53+00:00CDB3100AWX 07 – WIRING INFORMATION ProductsPositionProductNIMAY 15002862NIMAY 15002824