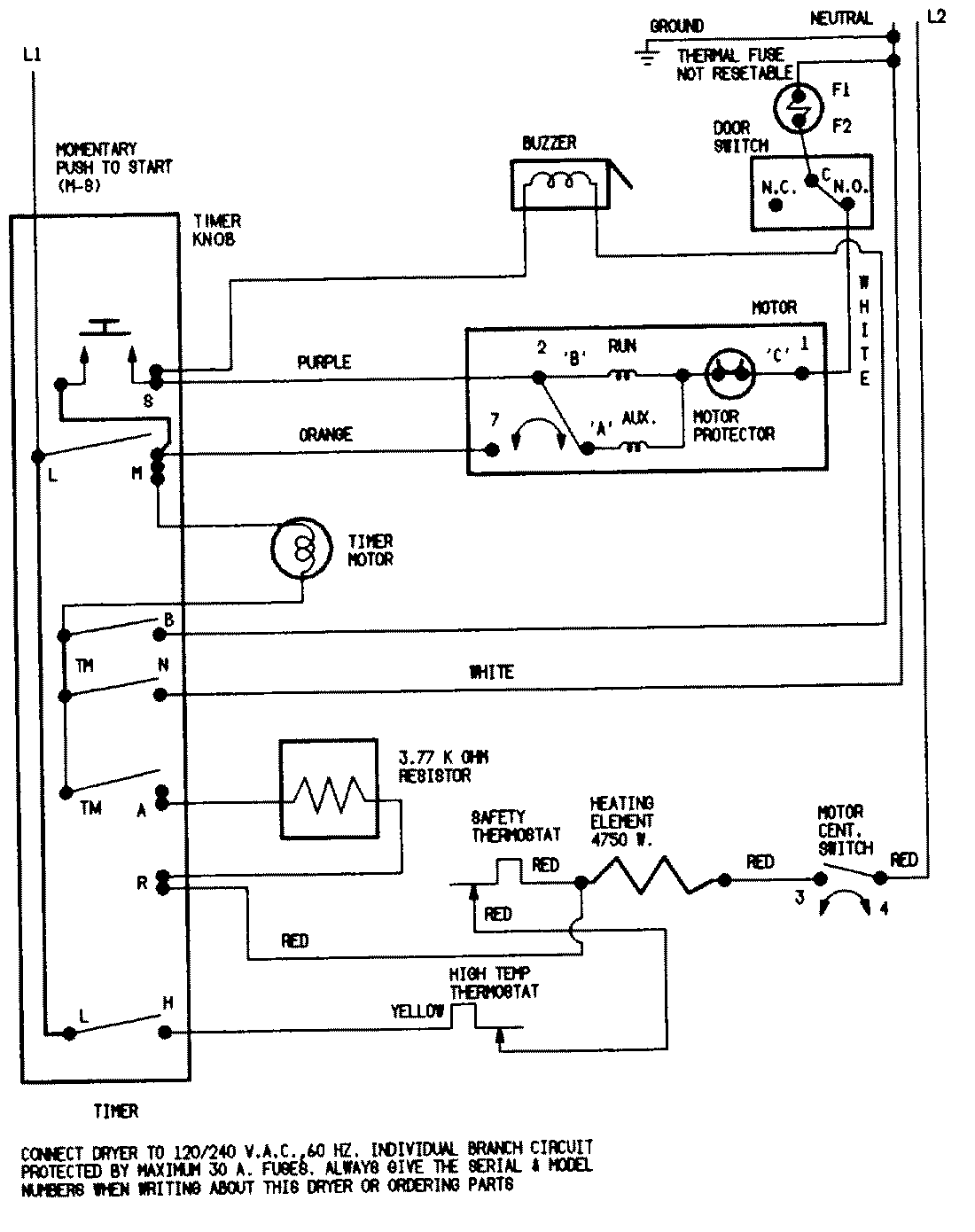
CDE20T6A 04 – WIRING INFORMATIONadmin2025-04-26T11:13:41+00:00CDE20T6A 04 – WIRING INFORMATION ProductsPositionProductNIMAY 15001202