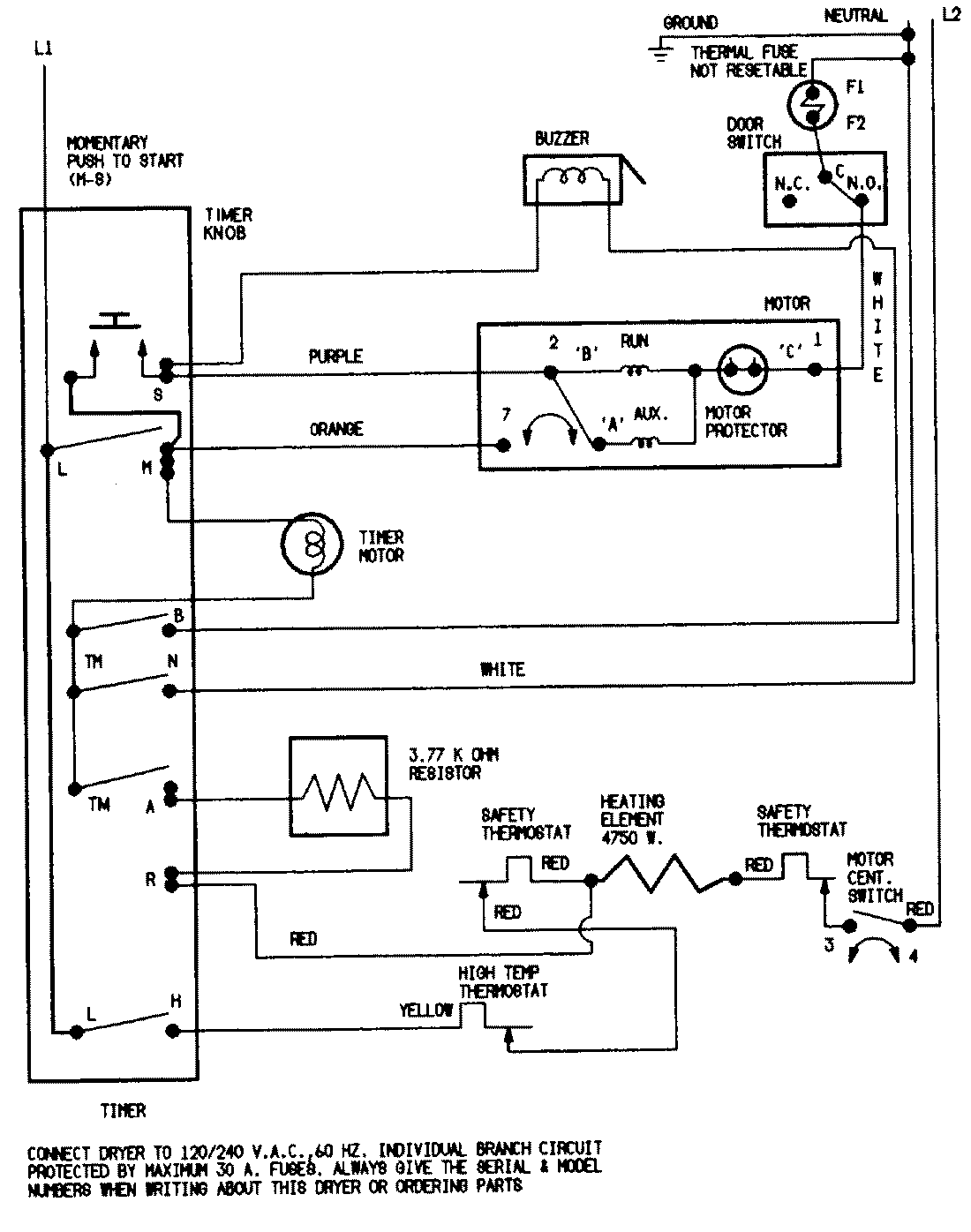
CDE20T6WC 07 – WIRING INFORMATION

CDE20T6WC 07 – WIRING INFORMATION

Products

PositionProduct
NIMAY 15001202
NIMAY 15001210