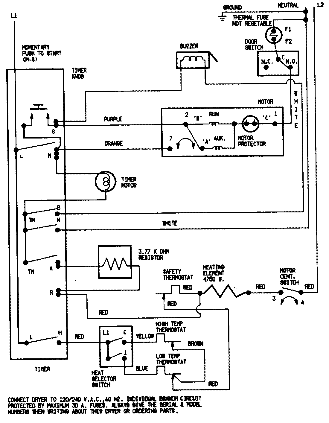
CDE20T7W 07 – WIRING INFORMATIONadmin2025-04-26T11:13:34+00:00CDE20T7W 07 – WIRING INFORMATION ProductsPositionProductNIMAY 15001200