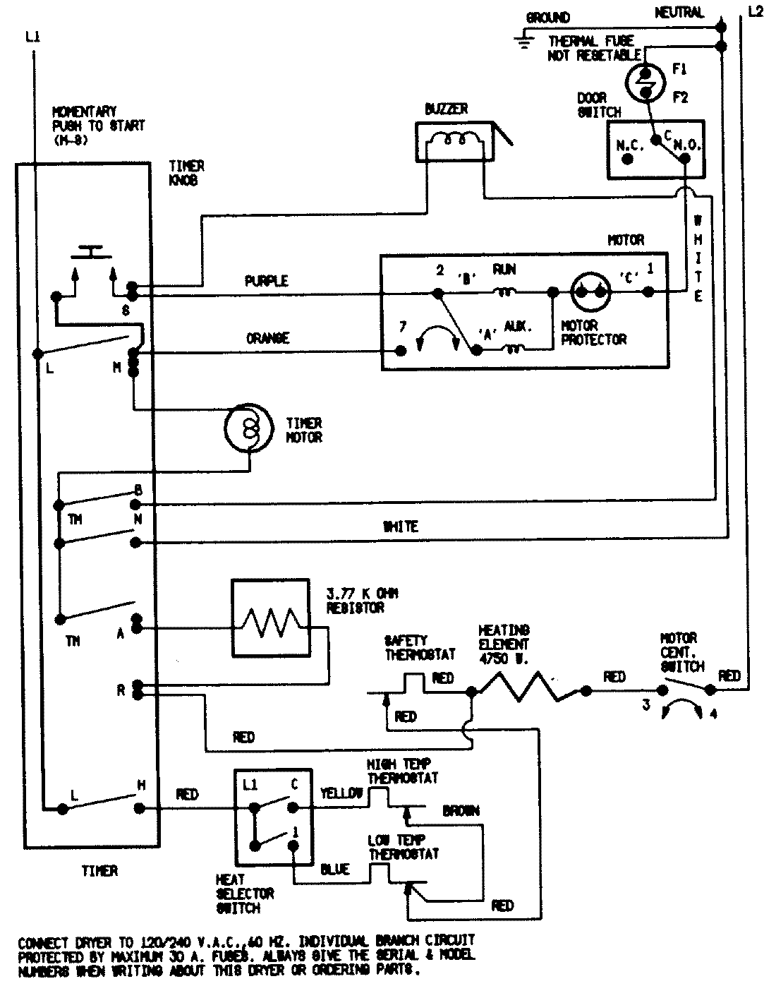
CDE22B7VC 07 – WIRING INFORMATION (CDE22B7VC)admin2025-04-26T11:12:34+00:00CDE22B7VC 07 – WIRING INFORMATION (CDE22B7VC) ProductsPositionProductNIMAY 15001200