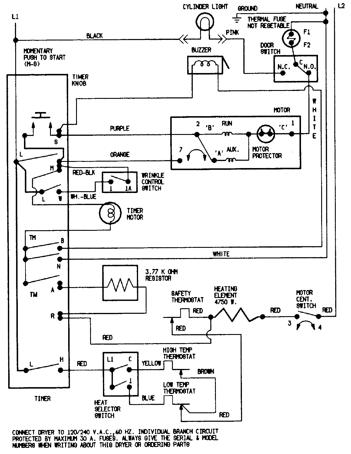
CDE22B8V 07 – WIRING INFORMATIONadmin2025-04-26T11:12:28+00:00CDE22B8V 07 – WIRING INFORMATION ProductsPositionProductNIMAY 15001207NIMAY 15002544