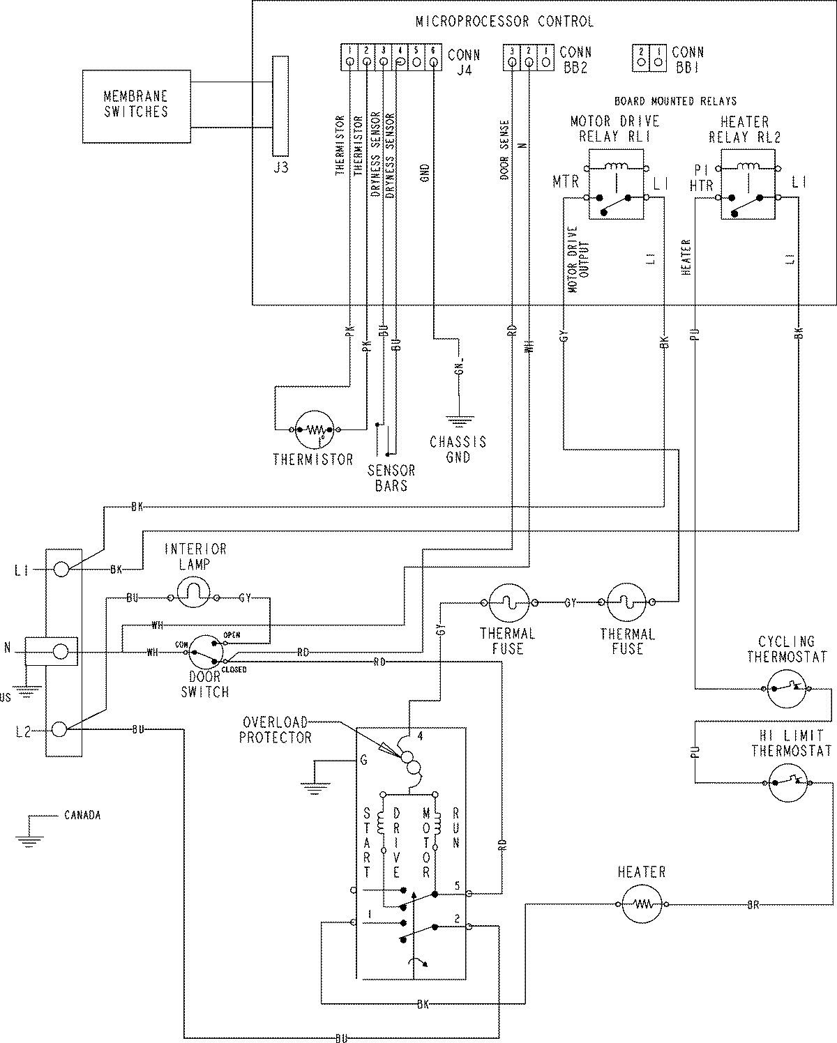
CDE4205AZJ 06 – WIRING INFORMATIONadmin2025-04-26T11:14:24+00:00CDE4205AZJ 06 – WIRING INFORMATION ProductsPositionProductNIMAY 15003772