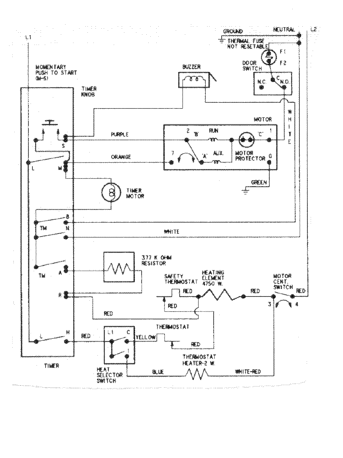
CDE6000A 07 – WIRING INFORMATIONadmin2025-04-26T11:13:02+00:00CDE6000A 07 – WIRING INFORMATION ProductsPositionProductNIMAY 15002633