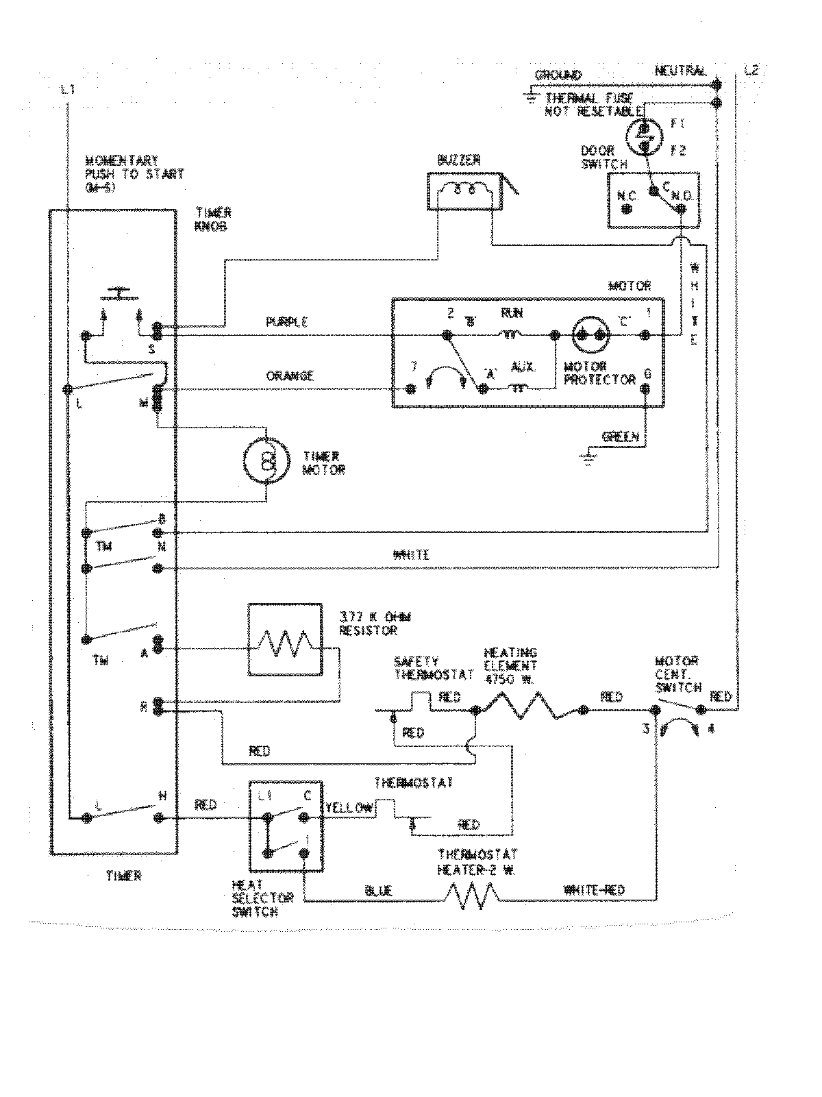
CDE6000W 08 – WIRING INFORMATIONadmin2025-04-26T11:13:22+00:00CDE6000W 08 – WIRING INFORMATION ProductsPositionProductNIMAY 15002633