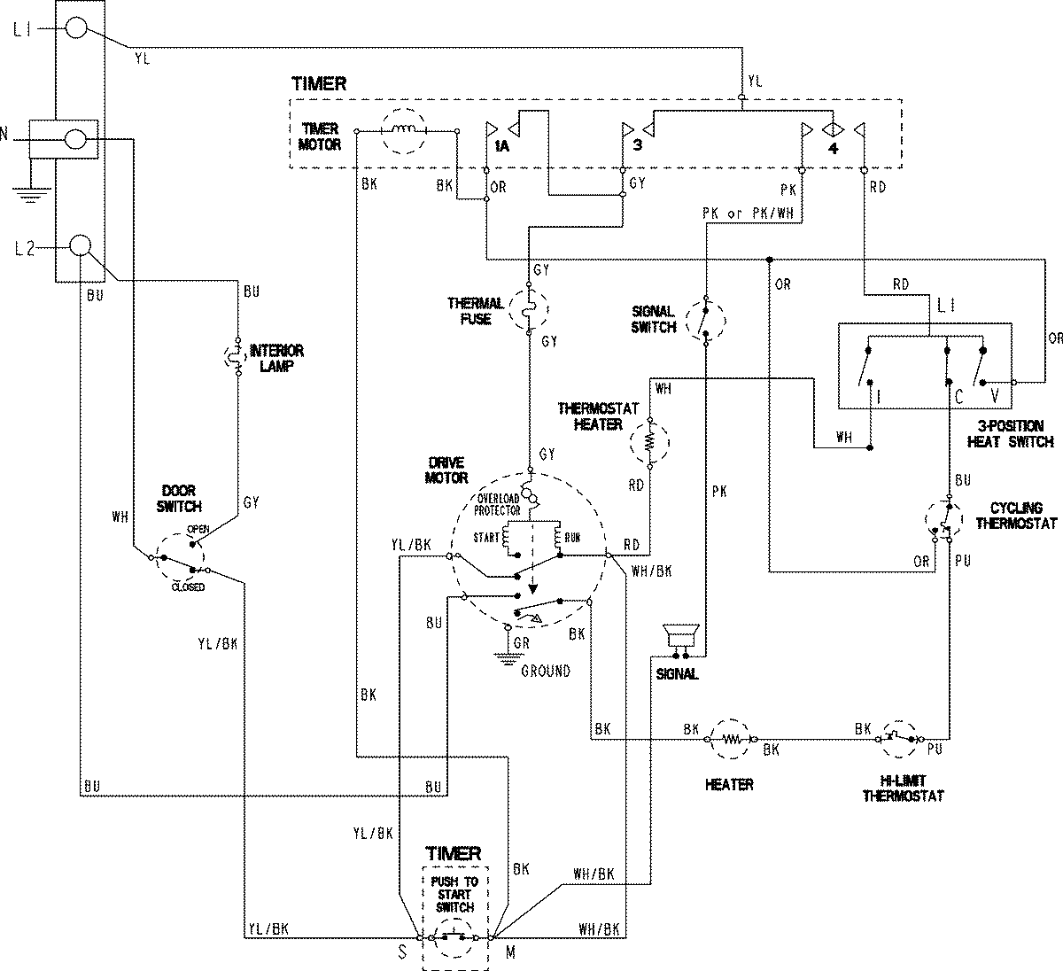
CDE6505AZW 06 – WIRING INFORMATIONadmin2025-04-26T11:13:35+00:00CDE6505AZW 06 – WIRING INFORMATION ProductsPositionProductNIMAY 15003794