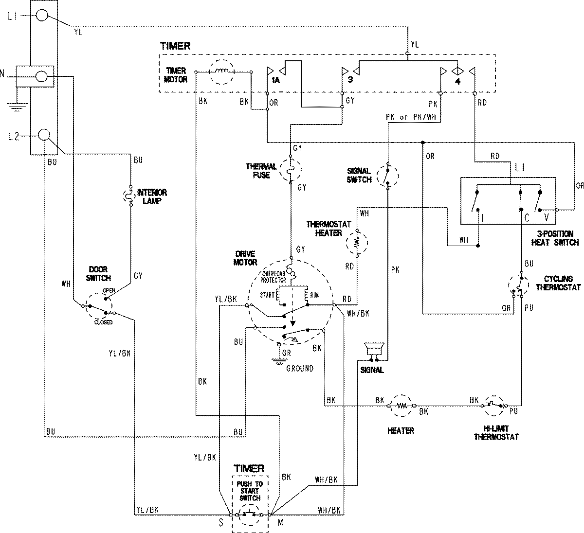
CDE6505W 06 – WIRING INFORMATIONadmin2025-04-26T11:14:25+00:00CDE6505W 06 – WIRING INFORMATION ProductsPositionProductNIMAY 15003794