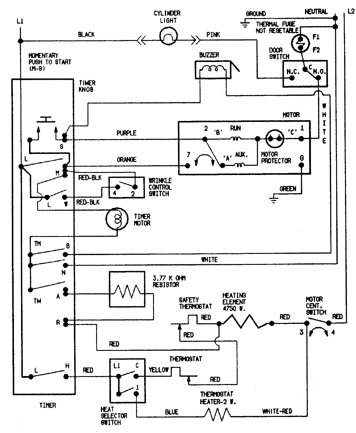
CDE7500AZW 09 – WIRING INFORMATIONadmin2025-04-26T11:12:33+00:00CDE7500AZW 09 – WIRING INFORMATION ProductsPositionProductNIMAY 15002549