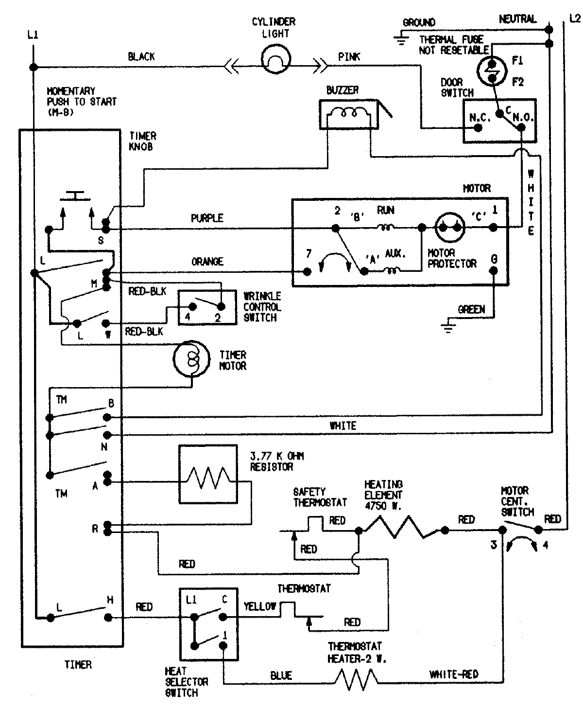
CDE7500Q 09 – WIRING INFORMATIONadmin2025-04-26T11:13:37+00:00CDE7500Q 09 – WIRING INFORMATION ProductsPositionProductNIMAY 15002549