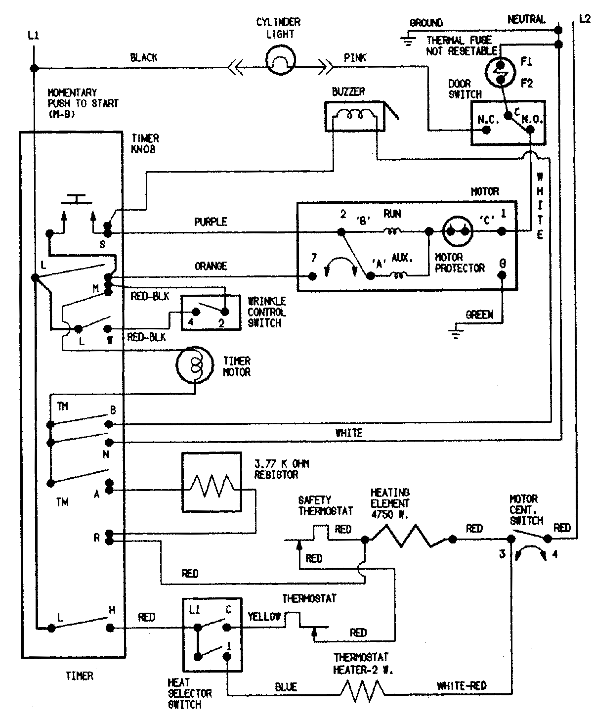
CDE7500W 09 – WIRING INFORMATIONadmin2025-04-26T11:12:53+00:00CDE7500W 09 – WIRING INFORMATION ProductsPositionProductNIMAY 15002549