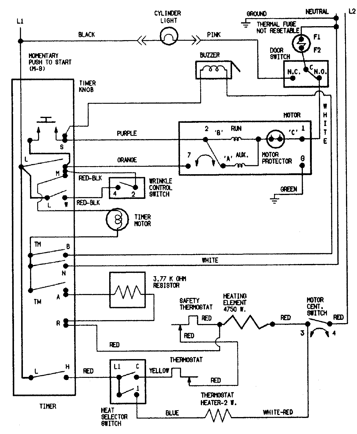
CDE8000A 05 – WIRING INFORMATIONadmin2025-04-26T11:12:57+00:00CDE8000A 05 – WIRING INFORMATION ProductsPositionProductNIMAY 15002549