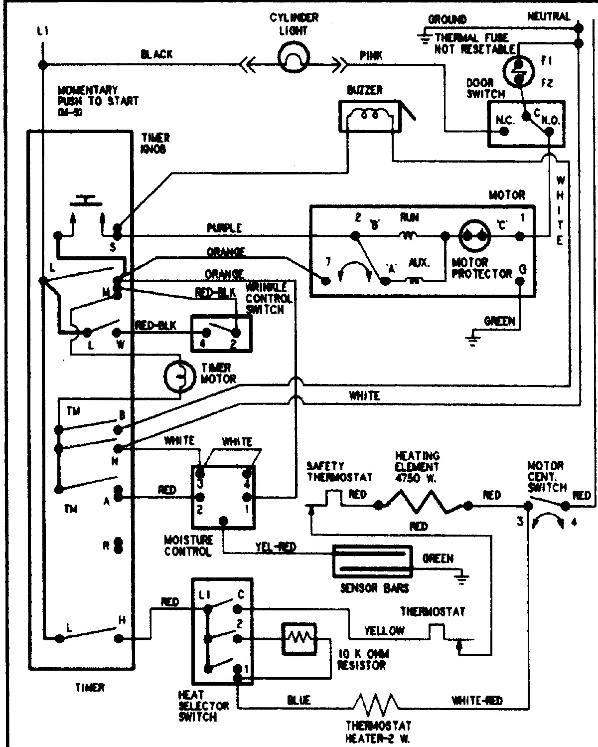
CDE8500AZW 08 – WIRING INFORMATIONadmin2025-04-26T11:15:33+00:00CDE8500AZW 08 – WIRING INFORMATION ProductsPositionProductNIMAY 15002904