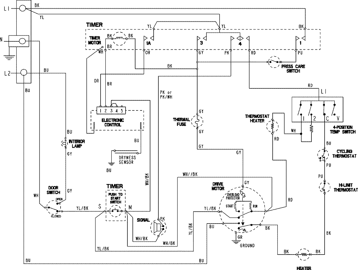
CDE9505AZW 06 – WIRING INFORMATIONadmin2025-04-26T11:13:13+00:00CDE9505AZW 06 – WIRING INFORMATION ProductsPositionProductNIMAY 15003814