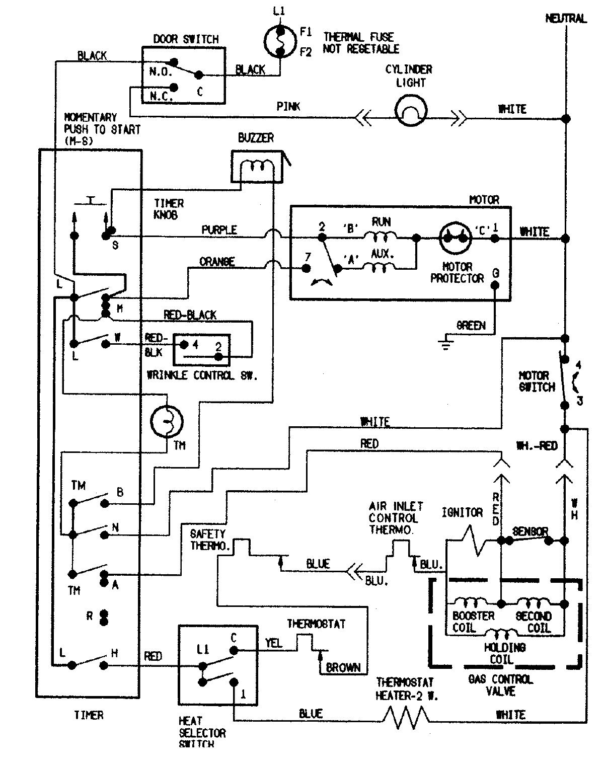
CDG7000W 08 – WIRING INFORMATIONadmin2025-04-26T09:22:40+00:00CDG7000W 08 – WIRING INFORMATION ProductsPositionProductNIMAY 15002550