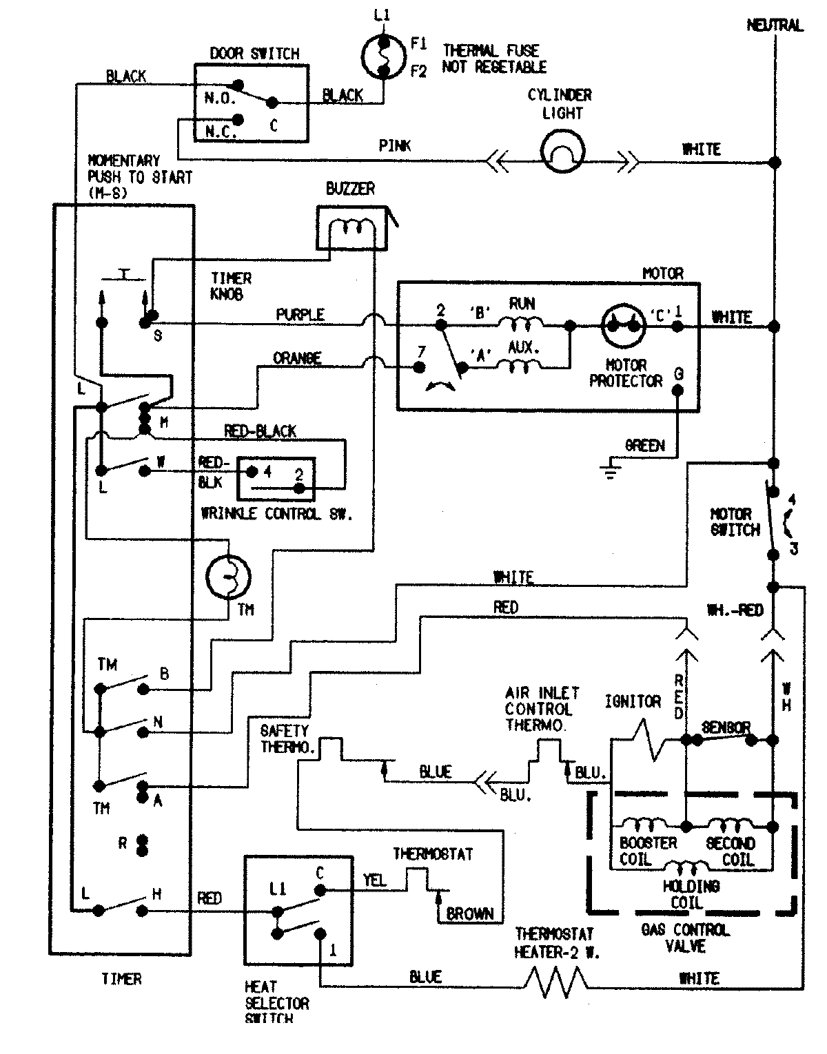
CDG7500Q 09 – WIRING INFORMATIONadmin2025-04-26T09:24:07+00:00CDG7500Q 09 – WIRING INFORMATION ProductsPositionProductNIMAY 15002550