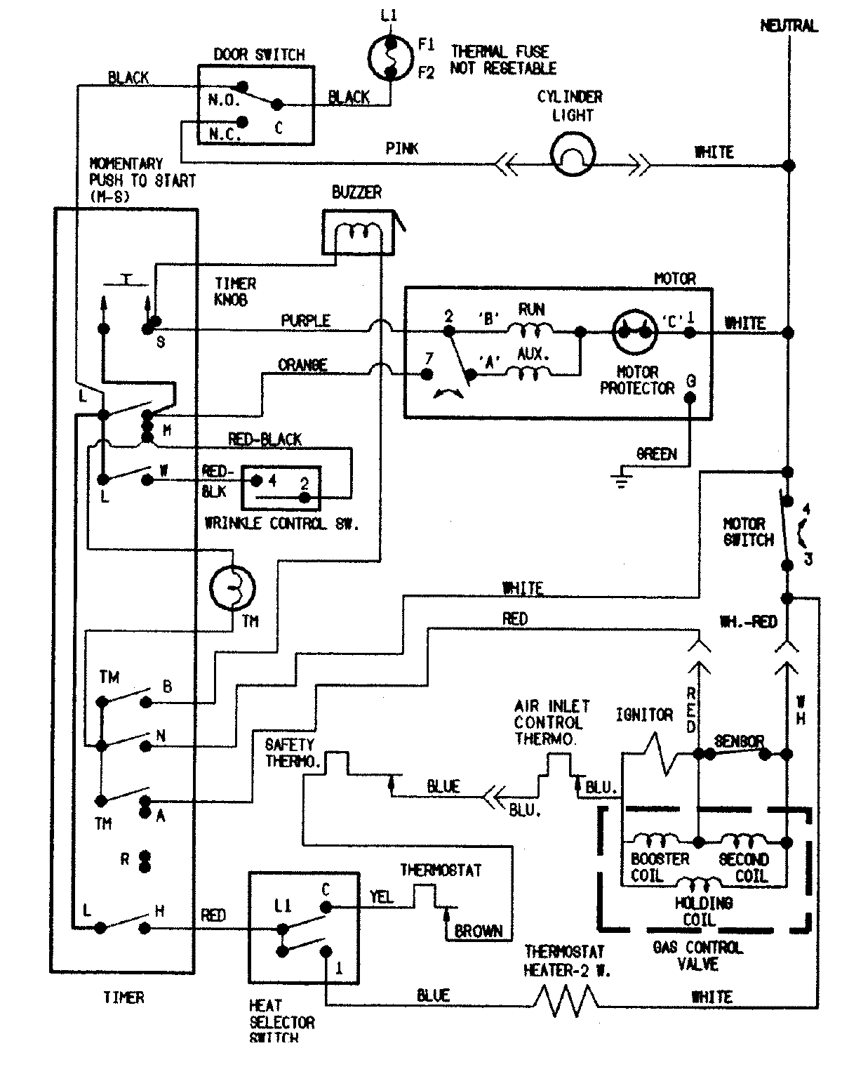
CDG8000A 05 – WIRING INFORMATIONadmin2025-04-26T09:22:54+00:00CDG8000A 05 – WIRING INFORMATION ProductsPositionProductNIMAY 15002550