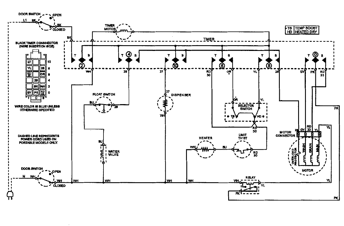
CDU510B 07 – WIRING INFORMATIONadmin2025-04-26T09:26:33+00:00CDU510B 07 – WIRING INFORMATION ProductsPositionProductNIMAY 15002862NIMAY 15002824